Ford Explorer: боковое и заднее видение / описание и работа — система информации о слепых зонах — работа системы и описание компонентов

Руководство по эксплуатации Форд Эксплорер 2020-2023 гг. / Электрический / Электронная группа функций / Боковое и заднее видение / Описание и работа - Система информации о слепых зонах - Работа системы и описание компонентов

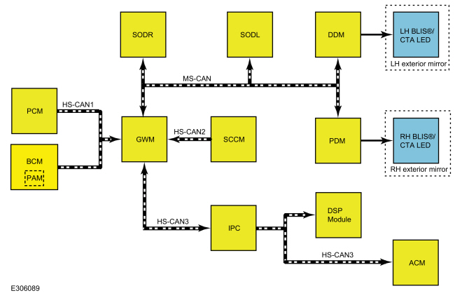
Работа системы

BLIS® и CTA

Схема системы


Элемент Описание
1 GWM
2 SCCM
3 HS-CAN1
4 HS-CAN2
5 HS-CAN3
6 МПК
7 ПКМ
8 ДДМ
9 ДПМ
10 МС-CAN
11 млрд кубометров
12 ПАМ
13 АКМ
14 HS-CAN3
15 Левое наружное зеркало
16 левый BLIS®/СТА ВЕЛ
17 правое наружное зеркало
18 Правая сторона BLIS®/СТА ВЕЛ
19 DSP-модуль
20 СОДР
21 СОДЛ

Таблица сетевых сообщений

Сетевые входные сообщения IPC


Трансляция сообщение Исходный модуль Сообщение Цель
Левый статус оповещения о перекрестном движении СОДЛ Используется для управления звуковым сигналом CTA и BLIS® RTT.
Правый статус оповещения о перекрестном движении СОДР
Состояние датчика бокового препятствия - левый СОДЛ Используется для передачи рабочего состояния SODL и управления дисплеями центра сообщений BLIS®/CTA.
Состояние датчика бокового препятствия - правый СОДР Используется для передачи рабочего состояния SODR и управления дисплеями центра сообщений BLIS®/CTA.

Входные сообщения сети ACM


Трансляция сообщение Исходный модуль Сообщение Цель
Источник сигнала МПК Используется для управления звуковыми сигналами CTA на автомобилях без аудиосистемы Sony®.

Сетевые входные сообщения DSP


Трансляция сообщение Исходный модуль Сообщение Цель
Источник сигнала МПК Используется для управления звуковыми сигналами CTA на автомобилях с аудиосистемой Sony®.

Входные сообщения сети DDM


Трансляция сообщение Исходный модуль Сообщение Цель
BLIS®/СТА Светодиодная команда - слева СОДЛ Используется для управления LH BLIS®/СТА Светодиод включается и выключается.

Сетевые входные сообщения PDM


Трансляция сообщение Исходный модуль Сообщение Цель
BLIS®/СТА Светодиодная команда - правая СОДР Используется для управления RH BLIS®/СТА Светодиод включается и выключается.

Сетевые входные сообщения SODL


Трансляция сообщение Исходный модуль Сообщение Цель
Состояние активной системы помощи при парковке ПАМ Отключает предупреждения CTA во время активных маневров помощи при парковке.
BLIS®/CTA команда включения/выключения МПК Используется для включения/отключения BLIS® или CTA в зависимости от действий водителя.
Состояние светодиодного индикатора драйвера BLIS® ДДМ Используется для подтверждения рабочего состояния левого наружного зеркала BLIS® LED.
Положение рычага переключения передач ПКМ Используется для включения и выключения системы BLIS® и CTA в зависимости от положения рычага переключения передач.
Тип ключа зажигания млрд кубометров Используется для отключения возможности ОТКЛЮЧАТЬ BLIS® и CTA при использовании ограниченного ключа MyKey®.
Статус указателя поворота SCCM Используется для генерации вторичного предупреждения при включении указателя поворота.
Скорость автомобиля ПКМ Используется для активации BLIS® после цикла зажигания и деактивации системы CTA, когда скорость автомобиля превышает заданные пороговые значения.
информация о ВИН-коде млрд кубометров Содержит информацию о VIN.
Статус стеклоочистителя SCCM Используется для определения погодных условий окружающей среды для правильной работы системы.

Сетевые входные сообщения SODR


Трансляция сообщение Исходный модуль Сообщение Цель
Состояние активной системы помощи при парковке ПАМ Отключает предупреждения CTA во время активных маневров помощи при парковке.
BLIS®/CTA команда включения/выключения МПК Используется для включения/отключения BLIS® или CTA в зависимости от действий водителя.
Светодиодный индикатор состояния пассажира BLIS® ДПМ Используется для подтверждения рабочего состояния правого наружного зеркала заднего вида BLIS® LED.
Положение рычага переключения передач ПКМ Используется для включения и выключения системы BLIS® и CTA в зависимости от положения рычага переключения передач.
Тип ключа зажигания млрд кубометров Используется для отключения возможности ОТКЛЮЧАТЬ BLIS® и CTA при использовании ограниченного ключа MyKey®.
Статус указателя поворота SCCM Используется для генерации вторичного предупреждения при включении указателя поворота.
Скорость автомобиля ПКМ Используется для активации BLIS® после цикла зажигания и деактивации системы CTA, когда скорость автомобиля превышает заданные пороговые значения.
информация о ВИН-коде млрд кубометров Содержит информацию о VIN.
Статус стеклоочистителя SCCM Используется для определения погодных условий окружающей среды для правильной работы системы.

БЛИС®

ПРИМЕЧАНИЕ: Если к автомобилю подсоединен прицеп, система BLIS® может обнаружить прицеп и выдать ложное предупреждение.

BLIS® уведомляет водителя о том, что автомобиль находится на передаче переднего хода, а скорость автомобиля превышает 10 км/ч (6 миль/ч).

БЛИС® может вызвать предупреждение для транспортных средств, которые входят в слепую зону с сзади, спереди или сливаются в слепую зону сбоку. Внешний вид зеркало BLIS®/ CTA ВЕЛ загорается в правом и/или левом наружном зеркале, когда цель подарок. Для транспортных средств, которые быстро проходят через слепую зону, обычно менее 2 секунд, BLIS® может не вызвать оповещение.

Если сигнал поворота активен, когда BLIS® обнаружил цель в слепой зоне, BLIS®/CTA Светодиод быстро мигает. Когда сигнал поворота выключен, целевые предупреждения BLIS® представляют собой постоянное светодиодное освещение.

ПРИМЕЧАНИЕ: BLIS® не предназначен для обнаружения припаркованных транспортных средств, пешеходов или таких объектов, как заборы, ограждения или деревья.

ПРИМЕЧАНИЕ: Не должно быть наклеек на бампере или наполнителя кузова материал, используемый на накладке заднего бокового бампера в непосредственной близости от SODL или SODR.

Из-за особенностей радиолокационной технологии при определенных обстоятельствах могут возникать ложные срабатывания. Ложные предупреждения возникают, когда светодиод загорается при отсутствии цели. Ложные срабатывания до 3% (3 из 100) цели) считаются нормальной операцией. Ложные предупреждения носят временный характер и самокорректирующийся. Ложные срабатывания могут быть вызваны резкими поворотами вокруг столб или здание, бегущие пешеходы или быстро движущиеся тележки.

Пропущенные цели происходят, когда цель присутствует, а светодиод не горит. Промах до 1% (1 из 100 целей) считается нормальной работой.

Обстоятельства, которые вызывают пропущенные оповещения:

  • Скопление мусора или наклейки на бампере по бокам заднего бампера
  • Определенное маневрирование транспортных средств, въезжающих и выезжающих из слепой зоны
  • Транспортные средства, проезжающие через слепую зону на высоких скоростях
  • При проезде нескольких транспортных средств, образующих колонну, через слепую зону

БЛИС® может не сразу обнаружить соседнюю цель, когда транспортное средство разгон с места с другим транспортным средством рядом.

призыв к действию

ПРИМЕЧАНИЕ: Если к автомобилю подсоединен прицеп, система CTA может обнаружить прицеп и вызвать ложное предупреждение.

ПРИМЕЧАНИЕ: Система CTA активна только при включении задней передачи.

Когда передача включена в обратном направлении, CTA система может обнаружить транспортное средство или велосипед, который приближается на скорости между 8 км/ч и 64 км/ч (от 5 миль/ч до 40 миль/ч), а время до удара составляет от 1 до 2,5 секунд. Расстояние, на котором генерируется оповещение изменяется в зависимости от скорости приближающихся транспортных средств или велосипедов. Время отклика и производительность системы CTA могут ухудшиться, если транспортные средства приближаются со скоростью более 64 км/ч (40 миль/ч).

Ан соседнее припаркованное транспортное средство или объект может повлиять на способность системы обнаруживать приближающиеся транспортные средства или велосипеды (см. рис. 1). Парковка в экстремальные углы могут еще больше повлиять на способность системы обнаруживать приближающихся транспортных средств или велосипедов (см. рис. 2).

Движение задним ходом к извилистой дороге также может повлиять на способность системы обнаруживать приближающиеся автомобили или велосипеды (см. рис. 3).

Зоны обнаружения CTA:



CTA система предназначена для обнаружения объектов, приближающихся к транспортному средству со скоростью равна или превышает 8 км/ч (5 миль/ч). Сюда входят транспортные средства и велосипеды. Система CTA имеет некоторые ограничения обнаружения из-за характера радиолокационной технологии, используемой SODL и SODR.

ПРИМЕЧАНИЕ: Система CTA не предназначена для обнаружения припаркованных транспортных средств, пешеходов или таких объектов, как заборы, ограждения или деревья.

ПРИМЕЧАНИЕ: Не должно быть наклеек на бампере или наполнителя кузова материал, используемый на накладке заднего бокового бампера в непосредственной близости от SODL или SODR.

Обстоятельствами, которые могут привести к необнаружению, являются:

  • Скопление мусора или наклейки на бампере по бокам заднего бампера
  • Задняя четверть кузова автомобиля загорожено или частично заблокировано припаркованным рядом транспортным средством или объект
  • Приближение автомобиля на скорости более 64 км/ч (40 миль/ч)
  • Движение задним ходом со скоростью более 12 км/ч (8 миль/ч)
  • Повреждение датчика и/или области датчика

Из-за характера радиолокационной технологии могут быть определенные случаи, когда CTA система предупреждает оператора, когда во время движения нет объекта или транспортного средства. резервное копирование. Это известно как ложное предупреждение. Ложные срабатывания до 3% время (3 раза из 100 разворотов) считаются нормальными. ложный предупреждение может появиться при выезде из гаража или парковке задним ходом пространство и объекты или транспортные средства находятся очень близко к датчикам радара. ЛОЖЬ оповещения являются временными и самокорректируются.

Пропущенные цели происходят, когда цель присутствует, а светодиод не горит. Промах до 1% (1 из 100 целей) считается нормальной работой.

Обстоятельства, которые вызывают пропущенные оповещения:

  • Скопление мусора или наклейки на бампере по бокам заднего бампера
  • Определенное маневрирование транспортных средств, въезжающих и выезжающих из зоны обнаружения
  • Транспортные средства, проходящие через зону обнаружения на высоких скоростях
  • При прохождении нескольких транспортных средств, образующих колонну, через зону обнаружения

Помощь при торможении задним ходом

Функция помощи при торможении задним ходом не является отдельной системой. Эта функция использует несколько систем и модулей для работы.

Задняя камера помощи при парковке и задняя система помощи при парковке управляются IPMB, который находится на шине HS-CAN2. сеть. Этот модуль определяет состояние системы помощи при торможении задним ходом, обнаруживает и идентифицирует объекты с помощью камеры и заднего парковочного ассистента датчиков и определяет, вероятно ли столкновение, и обеспечивает запрос на замедление к модулю ABS.

БЛИС использует радарные датчики модуля управления обнаружением боковых препятствий для обнаружения объект, идентифицирует объект, а также определяет, произошло ли столкновение. вероятный. Эти датчики обмениваются данными по MS-CAN, и сообщения отправляются на IPMB через модуль шлюза.

ABS используется для включения тормозов, чтобы избежать столкновения и обеспечить состояние тормозов. Модуль ABS обменивается данными по шине HS-CAN2.

APIM используется для включения и отключения функции помощи при торможении задним ходом. Он также отображает предупреждения на FDIM. APIM находится на HS-CAN3. IPC, который также находится на HS-CAN3, отображает предупреждения и уведомления в центре сообщений во время события помощи при торможении задним ходом.

PCM, BCM и TRM предоставляют информацию о состоянии автомобиля для функции помощи при торможении задним ходом. TRM сообщает о том, подключен ли прицеп к автомобилю. BCM предоставляет информацию о состоянии двери багажного отделения, состоянии зажигания и определяет, находится ли автомобиль в транспортном или заводском режиме. ПКМ обеспечивает статус скорости автомобиля, положение передачи, угол поворота рулевого колеса и положение дроссельной заслонки. Все эти входы позволяют тормозить задним ходом. вспомогательная функция для работы.

Если эта функция не работает, это связано с одной из систем автомобиля который он использует для этой функции. Для получения дополнительной информации о системах которые используются, обратитесь к соответствующему разделу по эксплуатации системы в руководство по ремонту.

Индикация наружного зеркала заднего вида

Когда система BLIS® или CTA активна и объект обнаружен SODL или SODR, система BLIS®/CTA Командное сообщение светодиода отправляется от SODL или SODR к DDM или PDM. Напряжение питания и масса DDM и PDM для освещения соответствующих наружных зеркал BLIS®/CTA Светодиод на основе сообщений, полученных от SODL и SODR.

Каждый раз, когда автомобиль запускается, SODL и SODR дают команду DDM и PDM включить светодиоды (LED) BLIS®/CTA наружного зеркала заднего вида примерно на 3 секунды, указывая на то, что система BLIS® и CTA работает.

Если присутствует неисправность системы BLIS® или CTA, светодиоды (LED) наружного зеркала BLIS®/CTA остаются выключенными, IPC Загорится индикатор BLIS® RTT, а в центре сообщений отобразится СБОЙ СИСТЕМЫ BLIND SPOT SYSTEM FAULT.

Функция центра сообщений BLIS® и CTA

ПРИМЕЧАНИЕ: Неисправности системы CTA могут быть обнаружены только после включения передачи заднего хода.

ПРИМЕЧАНИЕ: Системные меню BLIS® и CTA в центре сообщений недоступны при использовании ограниченного ключа MyKey®.

BLIS® можно отключить с помощью функции включения/выключения слепых зон в центре сообщений. Когда BLIS® был выключен водителем или если присутствует системная неисправность, BLIS® RTT в центре сообщений остается включенным. При включении или выключении системы светодиоды наружного зеркала заднего вида мигают 2 раза. Когда BLIS® выключен, водитель не может получать оповещения. Система остается выключенной до тех пор, пока не будет снова включена водителем.

Систему CTA можно отключить, выбрав функцию включения/выключения системы CTA в центре сообщений. Система по умолчанию включается при каждом цикле зажигания.

Существуют некоторые системные неисправности, которые устанавливают диагностические коды неисправностей (DTC) в SODL, SODR, DDM или PDM. Эти диагностические коды неисправностей (DTC) могут создавать сообщения в IPC. центр сообщений, который отображает СБОЙ СИСТЕМЫ СЛЕПЫХ ЗОН и/или ПЕРЕКРЕСТ НЕИСПРАВНОСТЬ СИСТЕМЫ ДВИЖЕНИЯ. Существуют также неисправности, основанные на симптомах, которые не установить код неисправности.

Заблокированный датчик

ПРИМЕЧАНИЕ: Датчик засорения становится активным после включения дворников.

ПРИМЕЧАНИЕ: Заблокированное состояние не является ошибкой системы. заблокирован состояние является нормальным режимом работы в заблокированных условиях.

Чрезмерное скопление материалов на боковых сторонах заднего бампера, таких как грязь или снег, может привести к ухудшению функциональности системы BLIS® или CTA. Сильный дождь может иметь такое же влияние на систему. Если обнаружено заблокированное состояние, обнаружение блокировки SODL и SODR определяет ухудшение производительности и входит в SODL и SODR. в заблокированное состояние. Падение производительности означает поздние оповещения по мишеням или дополнительным пропущенным мишеням. При входе в заблокированное состояние SODL и/или SODR отправляют сообщение о состоянии через MS-CAN в GWM. Затем GWM отправляет сообщение о состоянии на IPC по шине HS-CAN3. В центре сообщений отображается сообщение ДАТЧИК СЛЕПОЙ ЗОНЫ НЕДОСТУПЕН ЗАБЛОКИРОВАН или ДАТЧИК ПЕРЕКРЕСТНОГО ДВИЖЕНИЯ НЕДОСТУПЕН ЗАБЛОКИРОВАН, а светодиоды BLIS®/CTA левого и правого наружных зеркал загораются.

Предупреждение центра сообщений может быть удалено водителем, но желтый индикатор BLIS® off ​​RTT в IPC остается освещенным. Заблокированное состояние самоочищается при блокировке сенсорные органы вернулись к нормальной работе. зажигание также можно выключить, чтобы очистить заблокированное состояние. Если блокировка все еще присутствует после цикла зажигания, или после некоторого движения Когда система снова обнаружит, что она заблокирована, заблокированный датчик сообщение снова отображается в центре сообщений, а желтый индикатор BLIS® off ​​IPC RTT снова горит.

Должный к природе радиолокационной технологии можно заблокировать предупреждение датчика без блокировки датчика радара. Это редкость и называется ложным предупреждением о блокировке. Ложное заблокированное состояние либо самоочищается или очищается после цикла зажигания.

Описание и работа — информационная система слепых зон — обзор

БЛИС® БЛИС® помогает водителю оценить, присутствует ли другое транспортное средство в пределах определенная зона (слепая зона) по обеим сторонам автомобиля, простирающаяся назад примерно 6 м (20 футов) ..

Диагностика и тестирование - информационная система слепых зон

Таблица диагностических кодов неисправностей (DTC) Диагностика, описанная в данном руководстве, предполагает наличие определенного уровня навыков и знаний методов диагностики, характерных для Ford. СМ.: Методы диагностики (100-00 Общая информация).

Дополнительная информация:

Ford Explorer 2020-2023 Руководство по техническому обслуживанию: Снятие и установка — модуль управления светодиодами


Удаление ПРИМЕЧАНИЕ: Действия по удалению в этой процедуре могут содержать сведения об установке. Снимите фару в сборе. См.: Фара в сборе (417-01 Наружное освещение, снятие и установка). Выверните болты и установите модуль управления светодиодами...

Руководство по обслуживанию Ford Explorer 2020-2023: Снятие и установка - Ресивер улавливания паров топлива


Удаление ПРЕДУПРЕЖДЕНИЕ: Не курите, не носите с собой зажженный табак и не пользуйтесь открытым огнем. любого типа при работе с компонентами, связанными с топливом, или рядом с ними. Высоко могут присутствовать легковоспламеняющиеся смеси, которые могут воспламениться. Несоблюдение эти инструкции могут привести к серьезной травме...

Категории

Подушки безопасности водителя и пассажира

ПРЕДУПРЕЖДЕНИЕ: Не кладите руки на крышку подушки безопасности или через рулевую колонку. колесо. Несоблюдение этой инструкции может привести к травмам.

ПРЕДУПРЕЖДЕНИЕ: Обеспечьте свободное пространство перед подушками безопасности. Не прикрепляйте ничего к крышкам подушек безопасности или поверх них. Предметы могут стать снарядами во время срабатывания подушки безопасности или при резкой остановке. Несоблюдение этой инструкции может привести к травме или смерти.

ВНИМАНИЕ: Подушки безопасности могут убить или травмировать ребенка в детском удерживающем устройстве. Никогда установите детское удерживающее устройство, обращенное назад, перед активной подушкой безопасности. Если вы должны использовать установленное по ходу движения детское удерживающее устройство на переднем сиденье, переместите сиденье, на котором детское удерживающее устройство установлено до упора назад.

читать далее

Каталог запчастей к Ford Explorer