Hyundai Elantra: схемы сидений с электрооборудованием и вентиляцией сидений

Принципиальная электрическая схема

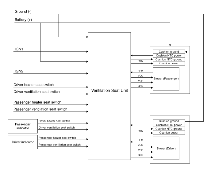
Компоненты сиденья с вентиляцией и расположение компонентов
Расположение компонента [Переднее сиденье с вентиляцией] 1. Сиденье с вентиляцией (только вспомогательное сиденье)2. Вентилятор сиденья ...
Процедуры ремонта сиденья с вентиляцией
Удаление [Вентилятор] 1. Отсоедините отрицательную (-) клемму аккумуляторной батареи. 2. Снимите переднее сиденье. (См. Кузов — «Переднее сиденье в сборе») 3. Снимите воздуховод. 4. Удалять ...
Дополнительная информация:

Hyundai Elantra AD (2016-2020) Руководство по техническому обслуживанию: Бортовой клапан улавливания паров топлива (ORVR) Процедуры ремонта
Удаление 1. Выключите зажигание и отсоедините (-) кабель аккумулятора. 2. Снимите топливный насос. (См. Топливная система — «Топливный насос») 3. Снимите ORVR (A) после освобождения крючков (B). Монтаж 1. Установка обратна снятию. ...

Hyundai Elantra AD (2016-2020) Руководство по техническому обслуживанию: Ремонт заднего сальника
Удаление 1. Снимите автоматическую коробку передач. (См. Система автоматической коробки передач — «Автоматическая коробка передач») 2. Снимите приводную пластину. (См. Блок цилиндров — «Приводной диск») 3. Снимите задний сальник (А). Монтаж 1. Установите новый задний сальник. (1) Нанесите моторное масло...