Hyundai i-20 manuels

Hyundai i-20 (GB) 2014-2023 Руководство по техническому обслуживанию автомобилей: Принципиальные схемы DC/DC преобразователя

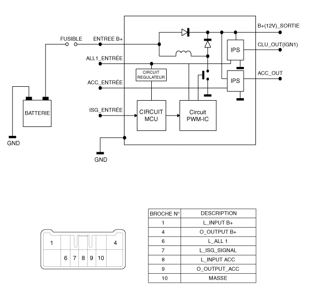
Принципиальная электрическая схема

Компоненты преобразователя постоянного тока в постоянный и их расположение
РАСПОЛОЖЕНИЕ КОМПОНЕНТОВ 1. Преобразователь постоянного тока в постоянный ...

Процедуры ремонта преобразователя постоянного тока в постоянный
ДЕПОЗИТ 1. Отсоедините отрицательную клемму аккумулятора. 2. Снимите центральную панель приборной панели. (См. Карр...
Другие материалы:

Компоненты педали сцепления и их расположение
КОМПОНЕНТЫ [Бензин 1.2, 1.4] 1. Педаль сцепления в сборе 2. Выключатель сцепления и замка зажигания 3. Главный цилиндр 4. Шланг бака 5. Трубка сцепления [Бензин 1...

Процедуры ремонта
Контроль Контроль люфта на руле 1. Поверните руль так, чтобы передние колеса были обращены вперед. 2. Измерьте расстояние, на которое можно повернуть рулевое колесо. ...