Hyundai Kona: дверные зеркала с электроприводом / электропривод дверных зеркал, электрические схемы

Hyundai Kona (OS) 2018-2023 Руководство по эксплуатации / Электрическая система кузова / Зеркала с электроприводом / Принципиальные схемы выключателя зеркала заднего вида с электроприводом

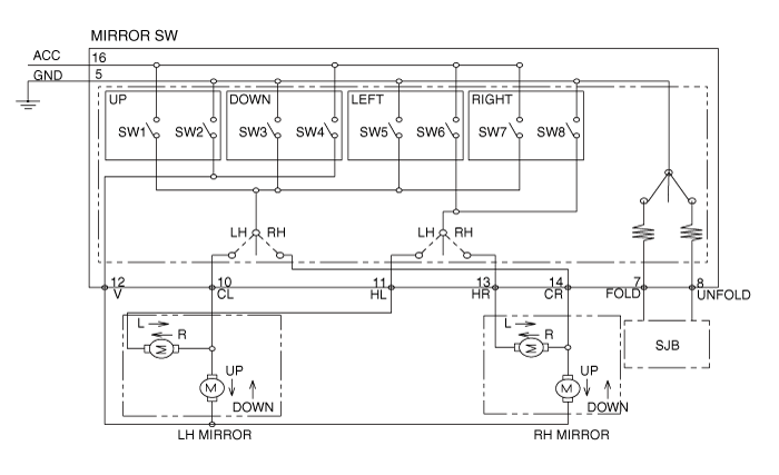
Принципиальная электрическая схема
Переключатель складывания зеркал

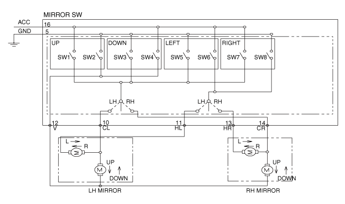
Зеркальный переключатель

Переключатель зеркал заднего вида с электроприводом Компоненты и расположение компонентов
Компоненты ...

Процедуры ремонта переключателя зеркала заднего вида с электроприводом
осмотр [Переключатель стеклоподъемника] 1. Отсоедините отрицательную (-) клемму аккумуляторной батареи. 2. Снимите обивку водительской двери. ...
Дополнительная информация:

Hyundai Kona (OS) 2018-2023 Руководство по эксплуатации: Индикатор переключения коробки передач с двойным сцеплением
В режиме ручного переключения этот индикатор информирует о желаемой передаче. вождение для экономии топлива. • Индикатор переключения передач с двойным сцеплением - Переключение вверх: ▲2, ▲3, ▲4, ▲5, ▲6 ▲7 - Сдвиг вниз: ▼1, ▼2, ▼3, ▼4, ▼5, ▼6 Например ▲3: Указывает, что переключение на 3...

Hyundai Kona (OS) 2018-2023 Service Manual: Задний амортизатор Компоненты и расположение узлов
Компоненты 1. Крышка стопорной гайки 2. Контргайка 3. Кронштейн в сборе 4. Резина бампера 5. Пылезащитная крышка 6. Амортизатор ...