Hyundai Kona: Система запуска / Стартер Описание и работа

Описание
Система запуска включает в себя аккумуляторную батарею, стартер, электромагнитный выключатель, зажигание переключатель, переключатель блокировки (A/T), переключатель педали сцепления (M/T), переключатель замка зажигания, соединительные провода и кабель аккумулятора.
Когда ключ зажигания поворачивается в положение запуска, ток течет и подает питание электромагнитная катушка стартера.
Плунжер соленоида и рычаг переключения передач активируются, а шестерня сцепления входит в зацепление с зубчатым венцом. Контакты замыкаются, и стартер проворачивается.
Во избежание повреждений, вызванных чрезмерным вращением якоря стартера. при запуске двигателя ведущая шестерня муфты выбегает.

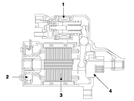
1. Соленоид
2. Кисть
3. Арматура
4. Обгонная муфта

Технические характеристики стартера
Спецификация [НЕ ISG] Элемент Спецификация Номинальное напряжение 12В, 0,9 кВт Количество зубьев шестерни 10 ...

Схемы стартера
Принципиальная электрическая схема ...
Дополнительная информация:

Hyundai Kona (OS) 2018-2023 Руководство по эксплуатации: Ограничения системы
Водитель должен быть осторожен в следующих ситуациях, так как система может не обнаруживать другие транспортные средства или объекты в определенных обстоятельствах. При установке прицепа или перевозчика. Автомобиль движется в ненастную погоду, например, во время сильного дождя или снега. Датчик загрязнен дождем, снегом, грязью и т.д.

Hyundai Kona (OS) 2018-2023 Service Manual: Процедуры прокачки тормозов
Процедуры прокачки тормозов Прокачка тормозной системы • Не используйте повторно слитую жидкость. • Всегда используйте оригинальную тормозную жидкость DOT3/DOT4. ...