Hyundai Kona: Управление двигателем / Топливная система / Поиск и устранение неисправностей

Основные способы устранения неполадок
Основное руководство по устранению неполадок

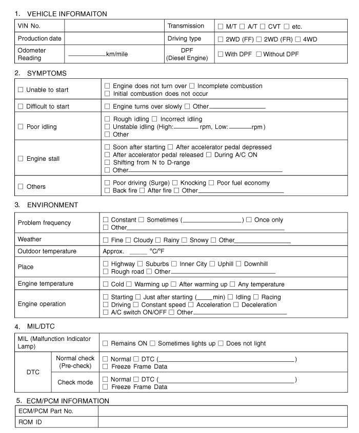
Лист анализа проблем клиентов

Основная процедура проверки
Измерение состояния электронных компонентов Сопротивление
Измеренное сопротивление при высокой температуре после запуска автомобиля может быть высоким или низкий. Таким образом, все сопротивления должны измеряться при температуре окружающей среды (20°C, 68°F). если не указано иное.
Измеренное сопротивление, за исключением температуры окружающей среды (20°C, 68°F) является эталонным значением.
Периодическая процедура проверки проблем
Иногда самый сложный случай в поиске и устранении неполадок — это когда симптом проблемы происходит, но не повторяется во время тестирования. Например, если проблема появляется только на холодном автомобиле, но не появляется на прогретом. В этом В этом случае технический специалист должен тщательно составить «Анализ проблем клиента». Лист» и воссоздать (имитировать) окружающую среду и условия, которые произошли когда у автомобиля была проблема.
1.
Сбросьте диагностический код неисправности (DTC).
2.
Осмотрите соединение разъема и проверьте клемму на предмет плохого контакта, ослабленные провода, согнутые, сломанные или корродированные контакты, а затем убедитесь, что разъемы всегда надежно закреплены.

3.
Слегка потрясите разъем и жгут проводов по вертикали и по горизонтали.
4.
Отремонтируйте или замените неисправный компонент.
5.
Убедитесь, что проблема исчезла с помощью дорожного теста.
● Моделирование вибрации
а.
Датчики и приводы
: Слегка потрясите датчики, приводы или реле пальцем.
Сильная вибрация может привести к поломке датчиков, приводов или реле.
б.
Разъемы и жгут
: Слегка встряхнуть разъем и жгут проводов в вертикальном положении, а затем горизонтально.
● Моделирование тепла
а.
Нагрейте компоненты, предположительно вызывающие неисправность, с помощью фена. или другой источник тепла.
НЕ нагревайте компоненты до такой степени, что они могут поврежден.
НЕ нагревайте ECM напрямую.
● Имитация разбрызгивания воды
а.
Побрызгайте водой на автомобиль, чтобы имитировать дождливый день или высокую влажность. состояние.
ЗАПРЕЩАЕТСЯ разбрызгивать воду непосредственно в моторный отсек. или электронные компоненты.
● Моделирование электрической нагрузки
а.
Включите все электрические системы, чтобы имитировать чрезмерные электрические нагрузки. (Радио, вентиляторы, фары, обогрев заднего стекла и т.д.).
Процедура проверки разъема
1.
Обработка коннектора
а.
Никогда не тяните за жгут проводов при отсоединении разъемов.

б.
При снятии разъема с замком нажмите или потяните фиксатор рычаг.

в.
Прислушайтесь к щелчку при блокировке разъемов. Этот звук указывает что они надежно заперты.

д.
Когда тестер используется для проверки непрерывности или измерения напряжения, всегда вставляйте щуп тестера со стороны жгута проводов.

е.
Проверьте водонепроницаемые клеммы разъема со стороны разъема. Доступ к водонепроницаемым разъемам со стороны жгута невозможен.

Используйте тонкую проволоку, чтобы не повредить клемму.
Не повредите клемму при вставке провод тестера.
2.
Контрольная точка для коннектора
а.
Пока разъем подключен:
Удерживая разъем, проверьте состояние соединения и эффективность блокировки.
б.
Когда разъем отключен:
Проверьте отсутствующую клемму, обжатую клемму или оборванный сердечник. слегка потянув за жгут проводов.
Визуально проверьте на наличие ржавчины, загрязнения, деформации и изгиба.
в.
Проверьте состояние затяжки клемм:
Вставьте запасную вилку в розетку, а затем проверьте условия затяжки клемм.
д.
Слегка потяните за отдельные провода, чтобы убедиться, что каждый провод закреплен в терминале.

3.
Способ ремонта клеммы разъема
а.
Очистите места контакта с помощью пневматического пистолета и/или тряпки.
Никогда не используйте наждачную бумагу при полировке контакта. точки, в противном случае точка контакта может быть повреждена.
б.
В случае аномального контактного давления замените гнездовую клемму.
Процедура проверки жгута проводов
1.
Перед снятием жгута проводов проверьте положение жгута проводов и обжим, чтобы восстановить его правильно.
2.
Проверьте, не перекручен ли жгут проводов, не натянут ли он или не ослаблен ли он.
3.
Проверьте, не слишком ли высока температура жгута проводов.
4.
Проверьте, не вращается ли жгут проводов, не движется и не вибрирует ли он. острый край детали.
5.
Проверьте соединение между жгутом проводов и любой установленной деталью.
6.
Если покрытие жгута проводов повреждено; обезопасить, отремонтировать или заменить упряжь.
Процедура проверки электрической цепи
● Проверьте обрыв цепи
1.
Процедуры для открытого цикла
Проверка непрерывности
Проверка напряжения
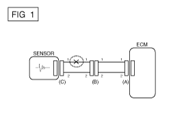
Если происходит обрыв цепи (как показано на [РИС. 1]), его можно найти с помощью выполнение шага 2 (метод проверки непрерывности) или шага 3 (проверка напряжения). Метод), как показано ниже.

2.
Метод проверки непрерывности
При измерении сопротивления слегка встряхните провод жгут сверху и снизу или из стороны в сторону.
Спецификация (сопротивление)
1 Ом или менее → Нормальная цепь
1 МОм или выше → Обрыв цепи
а.
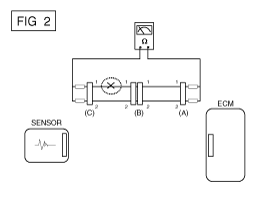
Отсоедините разъемы (A), (C) и измерьте сопротивление между разъем (A) и (C), как показано на [РИС. 2].
На [РИС.2.] измеренное сопротивление линий 1 и 2 выше чем 1 МОм и ниже 1 Ом соответственно. В частности, открытая цепь является линией 1 (линия 2 в норме). Чтобы найти точную точку останова, проверьте подстроку строки 1, как описано в следующем шаге.

б.
Отсоедините разъем (B) и измерьте сопротивление между разъем (C) и (B1) и между (B2) и (A), как показано на [ИНЖИР. 3].
В этом случае измеренное сопротивление между разъемом (C) и (B1) выше 1 МОм и разомкнута цепь между клеммой 1 разъема (C) и клемму 1 разъема (B1).

3.
Метод проверки напряжения
а.
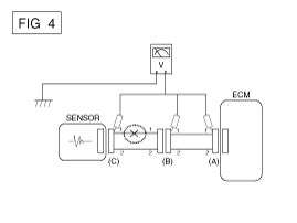
Когда каждый разъем все еще подключен, измерьте напряжение между заземление шасси и клемма 1 каждого разъема (A), (B) и (С), как показано на [ФИГ. 4].
Измеренное напряжение каждого разъема составляет 5 В, 5 В и 0 В соответственно. Таким образом, разомкнута цепь между разъемом (C) и (B).

● Проверьте короткое замыкание
1.
Метод проверки короткого замыкания на массу
Проверка непрерывности с заземлением шасси
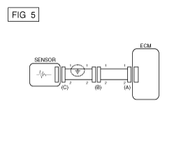
Если происходит замыкание на землю, как показано на [РИС. 5], сломанная точка можно найти, выполнив шаг 2 (метод проверки непрерывности с помощью Земля), как показано ниже.

2.
Метод проверки непрерывности (с заземлением шасси)
Слегка встряхните жгут проводов сверху и снизу или от из стороны в сторону при измерении сопротивления.
Спецификация (сопротивление)
1 Ом или меньше → Короткое замыкание на массу
1 МОм или выше → Нормальная цепь
а.
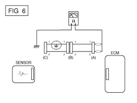
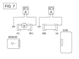
Отсоедините разъемы (A), (C) и измерьте сопротивление между разъем (A) и заземление корпуса, как показано на [РИС. 6].
Измеренное сопротивление линий 1 и 2 в этом примере ниже 1 Ом и выше 1 МОм соответственно. В частности, короткий к цепи заземления - это линия 1 (линия 2 в норме). Чтобы найти точное точка разрыва, проверьте подстроку строки 1, как описано в следующий шаг.

б.
Отсоедините разъем (В) и измерьте сопротивление между разъем (A) и масса шасси, а также между (B1) и шасси заземление, как показано на [РИС. 7].
Измеренное сопротивление между разъемом (B1) и массой шасси составляет 1 Ом или меньше. Короткое замыкание на массу находится между клеммой 1 разъема (C) и клемму 1 разъема (B1).

● Тестирование на падение напряжения
Этот тест проверяет падение напряжения на проводе или через соединение или переключатель.
А.
Подсоедините положительный вывод вольтметра к концу провода (или стороне разъема или переключателя), ближайшей к аккумулятору.
Б.
Подключите отрицательный провод к другому концу провода. (или другой стороне разъема или переключателя)
С.
Управляйте цепью.
Д.
Вольтметр покажет разницу напряжения между двумя точками. Разница или падение более 0,1 В (50 мВ в цепях 5 В), может указывать на проблему. Проверьте цепь на наличие ослабленных или грязных соединений.

Симптом Таблица руководства по поиску и устранению неисправностей
Основной симптом
Диагностическая процедура
Также проверьте
Невозможно начать
(Двигатель не крутится)
1)
Проверьте аккумулятор
2)
Проверьте стартер
3)
Выключатель блокировки (A/T) или пусковой выключатель сцепления (M/T)

Невозможно начать
(неполное сгорание)
1)
Проверьте аккумулятор
2)
Проверьте давление топлива
3)
Проверьте цепь зажигания
4)
Устранение неполадок системы иммобилайзера
(В случае мигания лампы иммобилайзера)
код неисправности
Низкая компрессия
Утечки всасываемого воздуха
Проскальзывающий или порвавшийся ремень ГРМ
Загрязненное топливо
Трудно начать
1)
Проверьте аккумулятор
2)
Проверьте давление топлива
3)
Проверьте ECTS и цепь (Проверьте DTC)
4)
Проверьте цепь зажигания
код неисправности
Низкая компрессия
Утечки всасываемого воздуха
Загрязненное топливо
Слабая искра зажигания
Плохой холостой ход
(Грубый, нестабильный или неправильный холостой ход)
1)
Проверьте давление топлива
2)
Проверьте инжектор
3)
Проверьте долгосрочную коррекцию подачи топлива и краткосрочную коррекцию подачи топлива.
(См. ПОТОК ДАННЫХ КЛИЕНТА)
4)
Проверьте цепь управления холостым ходом (проверьте DTC).
5)
Осмотрите и проверьте корпус дроссельной заслонки
6)
Проверьте ECTS и цепь (Проверьте DTC)
код неисправности
Низкая компрессия
Утечки всасываемого воздуха
Загрязненное топливо
Слабая искра зажигания
Двигатель глохнет
1)
Проверьте аккумулятор
2)
Проверьте давление топлива
3)
Проверьте цепь управления холостым ходом (проверьте DTC).
4)
Проверьте цепь зажигания
5)
Проверьте цепь CKPS (проверьте DTC)
код неисправности
Утечки всасываемого воздуха
Загрязненное топливо
Слабая искра зажигания
Плохое вождение
(Всплеск)
1)
Проверьте давление топлива
2)
Осмотрите и проверьте корпус дроссельной заслонки
3)
Проверьте цепь зажигания
4)
Проверьте ECTS и цепь (проверьте DTC)
5)
Проверьте выхлопную систему на возможное засорение
6)
Проверьте долгосрочную коррекцию подачи топлива и краткосрочную коррекцию подачи топлива (см. в ПОТОК ДАННЫХ КЛИЕНТА)
код неисправности
Низкая компрессия
Утечки всасываемого воздуха
Загрязненное топливо
Слабая искра зажигания
стук
1)
Проверьте давление топлива
2)
Осмотрите охлаждающую жидкость двигателя
3)
Осмотрите радиатор и электрический вентилятор системы охлаждения.
4)
Проверьте свечи зажигания
код неисправности
Загрязненное топливо
Плохая экономия топлива
1)
Проверьте манеру вождения клиента.
· Кондиционер включен постоянно или включен режим дефростера?
· Правильное ли давление в шинах?
· Не перевозится ли чрезмерно тяжелый груз?
· Слишком сильное ускорение или слишком частое?
2)
Проверьте давление топлива
3)
Проверьте инжектор
4)
Проверьте выхлопную систему на возможное засорение
5)
Проверьте ECTS и схему
код неисправности
Низкая компрессия
Утечки всасываемого воздуха
Загрязненное топливо
Слабая искра зажигания
Трудно заправиться
(перелив во время заправки)
1)
Проверьте клапан закрытия канистры
2)
Осмотрите шланг/трубку топливного бака.
· Защемлено, перекручено или заблокировано?
· Порван заливной шланг
3)
Осмотрите шланг вентиляции паров топливного бака между адсорбером и топливный бак воздушный фильтр
4)
Проверьте канистру
Неисправная заправочная форсунка АЗС (Если эта проблема возникает на конкретной АЗС во время заправки)

Специальные сервисные инструменты
Специальные сервисные инструменты Инструмент (номер и название) Иллюстрация Приложение Датчик давления топлива (09353-24100) ...

Система управления двигателем
...
Дополнительная информация:

Руководство по эксплуатации Ford Fusion 2013–2020 гг.: Контроль устойчивости
Принцип действия ВНИМАНИЕ: Модификации автомобиля включая тормозную систему, вторичный рынок багажники на крыше, подвеска, система рулевого управления, конструкция шин и размер колес и шин могут измениться характеристики управляемости вашего автомобиля и может отрицательно сказаться на производительность электронного ста ...

Hyundai Kona (OS) 2018-2023 Руководство по обслуживанию: Переключатель ISG OFF Процедуры ремонта
осмотр 1. Снимите выключатель ISG OFF. Проверьте целостность цепи между клеммами в каждом положении переключателя в соответствии с к столу. Если непрерывность не соответствует норме, замените выключатель. Удаление 1. ...