Kia Cee'd: Схема системы контроля давления в шинах / приемник TPMS

Принципиальная электрическая схема

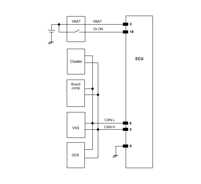
Соединитель Хамесса

Пин №
Описание
1
ЭБУ батареи
2
Зажигание включено
3
CAN_HIGH
4
CAN_LOW
5
Земля
6


Описание и работа приемника TPMS
Описание Он автоматически ищет местоположение датчика и изучает новый датчик. Чтобы проверить неисправность системы или транспортного средства, используйте информацию датчика, расстояние, непонятный шум...
Процедуры ремонта приемника TPMS
Замена Когда приемник впервые поступает на замену: а. Это будет в В...
Дополнительная информация:

Руководство по эксплуатации Ford Escape 2020-2023: Использование ремней безопасности
ВНИМАНИЕ: В зависимости от того, где вы закрепляете детское удерживающее устройство, и в зависимости от конструкции детского удерживающего устройства, вы можете заблокировать доступ к определенным ремням безопасности пряжка в сборе и защелка нижняя привязки, отображающие эти функции потенциально непригодным для использования. Во избежание риска травмы, убедитесь, что пассажиры используют только сиденье ...

Руководство по эксплуатации Ford Escape 2020-2023: дистанционный запуск и остановка автомобиля
Удаленный запуск автомобиля Нажмите кнопку на пульте контроль. В течение трех секунд нажмите кнопку кнопка дважды на пульте контроль. Примечание. Вы также можете использовать приложение FordPass. чтобы завести автомобиль. Примечание: указатели поворота мигают дважды. Примечание: Стояночные огни включаются, когда машина на ходу...

avtotema.org