#заголовок

Hyundai Sonata: электрические стеклоподъемники / электростеклоподъемники принципиальные схемы

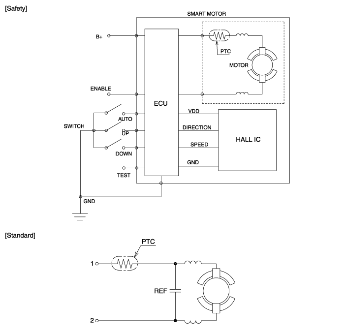
Принципиальная электрическая схема

Компоненты электродвигателя стеклоподъемника и расположение компонентов
Компоненты ...
Процедуры ремонта электродвигателя стеклоподъемника
осмотр • Оберните защитной лентой инструмент для разборки с помощью отвертки или съемника. • Соблюдайте осторожность при хранении и обращении во время разборки/сборки ...
Дополнительная информация:

Руководство по эксплуатации Hyundai Sonata LF 2014-2019: Уменьшение заданной скорости Smart Cruise Control
Выполните любую из этих процедур: Нажмите тумблер вниз (SET-) и удерживайте его. Установленная скорость вашего автомобиля уменьшится на 5 миль/ч (10 км/ч). Отпустите тумблер на той скорости, с которой вы хотеть. Нажмите тумблер вниз (SET-) и сразу отпустите. Крейсерская скорость уменьшится на...

Руководство по обслуживанию Hyundai Sonata LF 2014-2019: Комплектующие и расположение узлов
Компоненты Заднее шептало в сборе 1. Обивка спинки заднего сиденья2. Накладка спинки заднего сиденья3. Направляющая подголовника заднего сиденья4. Подголовник заднего сиденья5. Направляющая ремня спинки заднего сиденья6. Задний подлокотник 7. Панель спинки заднего сиденья в сборе Сборка подушки заднего сиденья 1. Чехол подушки заднего сиденья2. Подушка заднего сиденья он...

avtotema.org