Hyundai i-20 (GB) 2014-2023 Автосервис Руководство: Устранение неисправностей
|
ПОИСК НЕИСПРАВНОСТЕЙ
БАЗА
|
ОСНОВНОЕ РУКОВОДСТВО ПО УСТРАНЕНИЮ НЕИСПРАВНОСТЕЙ
ФОРМА АНАЛИЗА ПРОБЛЕМЫ КЛИЕНТА
ОСНОВНАЯ ПРОЦЕДУРА КОНТРОЛЯ
ИЗМЕРЕНИЕ СОСТОЯНИЯ СОПРОТИВЛЕНИЯ ЭЛЕКТРОННЫХ ЧАСТЕЙ
Сопротивление, измеренное при высокой температуре после вождения автомобиля, может быть
высокий или низкий. Поэтому любое сопротивление должно измеряться при комнатной температуре.
(20°C, 68°F), если не указано иное.
|
•
|
Сопротивление, измеренное вне температуры окружающей среды (20°C,
68°F) является эталонным значением.
|
|
ПРОЦЕДУРА КОНТРОЛЯ В СЛУЧАЕ ПЕРИОДИЧЕСКОЙ ПРОБЛЕМЫ
Иногда самая сложная часть устранения неполадок — это когда проблема
появляется, но не появляется снова во время тестирования. Например, проблема не появляется
только когда машина холодная, а не когда горячая. В этом случае
технический специалист должен внимательно прочитать «Лист анализа проблем клиента».
и воссоздать (смоделировать) среду и условия, в которых проблема
появляется.
|
1.
|
Сотрите диагностический код неисправности (DTC).
|
|
2.
|
Проверьте соединение разъема и проверьте клеммы, чтобы
проверить на наличие неисправных соединений, ослабленных проводов,
деформированные, сломанные или подвергшиеся коррозии свечи. Затем проверьте, что разъемы
по-прежнему подключены правильно.
|
|
3.
|
Слегка встряхните разъем и жгут проводов в вертикальном положении.
и горизонтально.
|
|
4.
|
Отремонтируйте или замените неисправный компонент.
|
|
5.
|
Выполните тест-драйв, чтобы убедиться, что проблема устранена.
|
● МОДЕЛИРОВАНИЕ ВИБРАЦИИ
|
К.
|
Датчики и исполнительные механизмы
: Слегка вибрируют датчики, триггеры или реле
пальцем.
|
•
|
Слишком сильная вибрация может сломать датчики,
приводы или реле
|
|
|
|
б.
|
Разъемы и жгут проводов
: Слегка встряхнуть разъем и жгут проводов в вертикальном положении,
затем горизонтально.
|
● МОДЕЛИРОВАНИЕ ТЕПЛА
|
К.
|
Компоненты нагрева, предположительно вызывающие неисправность, с
фен или другой источник тепла.
|
•
|
ЗАПРЕЩАЕТСЯ нагревать компоненты там, где они могут
быть поврежден.
|
|
•
|
НЕ нагревайте ECM напрямую.
|
|
|
● МОДЕЛИРОВАНИЕ РАСПЫЛЕНИЯ ВОДЫ
|
К.
|
Распыление воды на автомобиль имитирует дождливый день
или в условиях экстремальной влажности.
|
•
|
ЗАПРЕЩАЕТСЯ распылять воду непосредственно на отсек
двигатель или электронные компоненты.
|
|
|
● МОДЕЛИРОВАНИЕ ЭЛЕКТРИЧЕСКОЙ НАГРУЗКИ
|
К.
|
Активируйте все электрические системы, чтобы имитировать скачок напряжения (радио,
вентиляторы, фонари, обогреватель заднего стекла и т. д.).
|
ПРОЦЕДУРА ПРОВЕРКИ РАЗЪЕМА
|
1.
|
Обращение с коннектором
|
К.
|
Никогда не тяните за жгут проводов при отсоединении
соединители.
|
|
б.
|
При снятии разъема с замком нажмите или
потяните рычаг блокировки.
|
|
против.
|
Обратите внимание на щелчок при фиксации разъемов. Этот звук
показывает, что они заблокированы правильно.
|
|
д.
|
Когда тестовое устройство используется для проверки
для проверки целостности цепи или для измерения напряжения всегда вставляйте
щуп со стороны жгута проводов.
|
|
е.
|
Проверьте, являются ли клеммы разъема водонепроницаемыми.
сторона разъема. Со стороны луча нельзя
для доступа к водонепроницаемым разъемам.
|
•
|
Используйте тонкую проволоку, чтобы избежать повреждений
Терминал.
|
|
•
|
Будьте осторожны, чтобы не повредить клемму при
вставка щупа тестера.
|
|
|
|
|
2.
|
Контрольная точка коннектора
|
К.
|
Когда разъем подключен:
Удерживая разъем, проверьте соединение и фиксацию
осторожно.
|
|
б.
|
Когда разъем отключен:
Проверьте отсутствие клеммы, обжатую клемму или жилу провода
сломался, если слегка потянуть за жгут проводов.
Визуально проверьте на наличие ржавчины, загрязнений,
деформации и искривления.
|
|
против.
|
Проверьте состояние затяжки клеммы:
Вставьте запасную вилку в розетку и
затем проверьте условия затяжки клемм.
|
|
д.
|
Слегка потяните за отдельные провода, чтобы убедиться, что
что каждый провод правильно подключен к клемме.
|
|
|
3.
|
Ремонт терминала разъема
|
К.
|
Очистите места контакта с помощью пневматического пистолета.
и/или тряпка.
|
•
|
Никогда не используйте наждачную бумагу для полировки
точки контакта, в противном случае они рискуют быть
поврежден.
|
|
|
|
б.
|
В случае ненормального контактного давления замените
женский терминал.
|
|
ПРОЦЕДУРА ПРОВЕРКИ ЖГУТА ПРОВОДОВ
|
1.
|
Перед снятием жгута проводов проверьте положение жгута
проводку и обжим, чтобы зафиксировать ее должным образом.
|
|
2.
|
Проверьте жгут проводов на наличие перекрученного, натянутого или ослабленного жгута проводов.
|
|
3.
|
Проверить наличие аномально высокой температуры в
жгут.
|
|
4.
|
Проверьте, вращается ли жгут проводов, перемещается или вибрирует относительно
срезание угла детали.
|
|
5.
|
Проверьте соединение между жгутом проводов и всеми компонентами.
установлен.
|
|
6.
|
Если обшивка жгута проводов повреждена, закрепите, отремонтируйте
или заменить жгут.
|
ПОРЯДОК КОНТРОЛЯ ЭЛЕКТРИЧЕСКИХ ЦЕПЕЙ
● ПРОВЕРКА НА ОБРЫВ ЦЕПИ
|
1.
|
Процедуры открытого цикла
Если появляется обрыв цепи (как показано на [РИС. 1]), это может
быть обнаружен с помощью шага 2 (метод проверки непрерывности)
или шаг 3 (метод контроля напряжения), как показано ниже.
|
|
2.
|
Метод проверки непрерывности
|
•
|
При измерении сопротивления слегка встряхните
жгут проводов вертикально или горизонтально.
|
|
|
Спецификация (сопротивление)
1 Ом или менее → Нормальная цепь
1 МОм или более → Обрыв цепи
|
|
К.
|
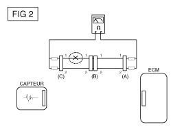
Отсоедините разъемы (A) и (C) и измерьте сопротивление
между этими двумя разъемами, как показано на [РИС. 2].
На [фиг. 2], измеренное сопротивление больше, чем
1 МОм для линии 1 и менее 1 Ом для линии
2. В частности, обрыв цепи находится в
труба 1. (трубка 2 нормальная.) Чтобы найти точку
правильно, проверьте строку 1 подстроку
как описано в следующем шаге.
|
|
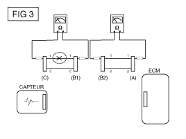
б.
|
Отсоедините разъем (В) и измерьте сопротивление между
соединители (C) и (B1) и соединители (B2) и (A) как
показано на [РИС. 3].
В этом случае сопротивление, измеренное между разъемами (C)
и (B1) больше 1 МОм, а разомкнутая цепь находится между
клемму 1 разъема (C) и клемму 1 разъема (B1).
|
|
|
3.
|
Метод контроля напряжения
|
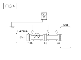
К.
|
Для разъемов, которые все еще подключены, измерьте напряжение между
масса шасси и клемма 1 разъемов (A), (B) и
(С), как показано на [ФИГ. 4].
Измеренное напряжение каждого разъема составляет 5 В, 5 В и 0
В соответственно. Таким образом, разомкнутая цепь находится между
разъемы (С) и (В).
|
|
● ПРОВЕРКА НА КОРОТКОЕ ЗАМЫКАНИЕ
|
1.
|
Метод испытания на короткое замыкание на землю
|
•
|
Проверка целостности цепи с массой шасси
|
В случае короткого замыкания на массу [РИС. 5], точка
сбой можно обнаружить, выполнив шаг 2 (метод проверки
заземления шасси), как показано ниже.
|
|
2.
|
Метод проверки непрерывности (с заземлением шасси)
|
•
|
При измерении сопротивления слегка встряхните
жгут проводов вертикально или горизонтально.
|
|
|
Спецификация (сопротивление)
1 Ом или меньше → Замыкание на землю
1 МОм или более → Нормальная цепь
|
|
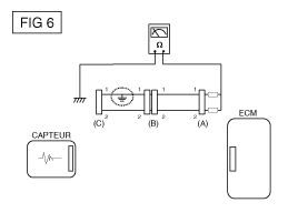
К.
|
Отсоедините разъемы (A) и (C) и измерьте сопротивление
между разъемом (A) и массой шасси, как показано
на [РИС. 6].
Измеренное сопротивление менее 1 Ом для проводника
1 и более 1 МОм для линии 2. Более конкретно,
замыкание на массу в линии 1.
(Труба 2 нормальная.) Чтобы найти точку разрыва
правильно, проверьте подстроку строки 1, как описано в
следующий шаг.
|
|
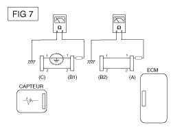
б.
|
Отсоедините разъем (В) и измерьте сопротивление между
разъем (A) и заземление шасси и (B1) и заземление
шасси, как показано на [Рис. 7].
Сопротивление, измеренное между разъемом (B1) и массой
шасси составляет 1 Ом или меньше. Короткое замыкание на цепь
заземление находится между клеммой 1 разъема (C) и
вывод 1 разъема (B1).
|
|
● Испытание на падение напряжения
Этот тест проверяет падение напряжения на кабеле или на соединении.
или переключатель.
|
В.
|
Подключите положительный провод вольтметра к концу
провода рядом с аккумулятором (или со стороны разъема или выключателя).
|
|
Б.
|
Подсоедините отрицательную перемычку к другому концу провода.
(или другая сторона разъема или переключателя)
|
|
Д.
|
Вольтметр показывает разницу напряжений между двумя точками.
Разница или провал более 0,1 вольта (50 мВ в цепи)
5V) может указывать на проблему. Проверить наличие в цепи
плохие соединения или грязные соединения.
|
ТАБЛИЦА ПОИСКА НЕИСПРАВНОСТЕЙ ПО СИМПТОМАМ
ОСНОВНОЙ СИМПТОМ
|
ДИАГНОСТИЧЕСКАЯ ПРОЦЕДУРА
|
ТАКЖЕ ПРОВЕРЬТЕ
|
Невозможно начать
(Двигатель не заводится)
|
|
1)
|
Проверьте батарею. (См. Электрическая система двигателя
- "Батарея".)
|
|
2)
|
Протестируйте стартер. (См. Электрическая система
мотор - "Стартер".)
|
|
3)
|
Пусковой переключатель сцепления (TM)
|
|
|
Невозможно начать
(неполное сгорание)
|
|
1)
|
Проверьте батарею. (См. Электрическая система двигателя
- "Батарея".)
|
|
2)
|
Проверьте давление топлива (см.
Топливная система - "Ремонтные процедуры".)
|
|
3)
|
Проверьте цепь зажигания. (См. Электрическая система
двигатель - "Система зажигания".)
|
|
4)
|
Устранение неполадок в системе иммобилайзера. (Обратитесь к Системе
электрика кузова - "Система иммобилайзера")
(Если мигает индикатор иммобилайзера)
|
|
|
•
|
Утечки всасываемого воздуха
|
|
•
|
Ремень ГРМ сместился или порвался
|
|
Трудность запуска
|
|
1)
|
Проверьте батарею. (См. Электрическая система двигателя
- "Батарея".)
|
|
2)
|
Проверьте давление топлива (см.
Топливная система - "Ремонтные процедуры".)
|
|
3)
|
Проверьте датчик и цепь ECT (проверьте DTC)
|
|
4)
|
Проверьте цепь зажигания. (См. Электрическая система
двигатель - "Система зажигания".)
|
|
|
•
|
Утечки всасываемого воздуха
|
|
Плохой холостой ход
(Неравномерная, нестабильная или неправильная скорость холостого хода)
|
|
1)
|
Проверьте давление топлива. (Обратитесь к Системе
Топливная система - "Ремонтные процедуры".)
|
|
2)
|
Проверьте инжектор. (См. Система управления
двигатель - "Инжектор".)
|
|
3)
|
Проверить коррекцию длинной подачи топлива
срок и краткосрочный
(См. ПОТОК ДАННЫХ КЛИЕНТА)
|
|
4)
|
Проверьте цепь управления холостым ходом (Проверьте
код неисправности)
|
|
5)
|
Проверить и проверить корпус дроссельной заслонки
|
|
6)
|
Проверьте датчик и цепь ECT (проверьте DTC)
|
|
|
•
|
Утечки всасываемого воздуха
|
|
ГЛОХАЕТ ДВИГАТЕЛЬ
|
|
1)
|
Проверьте батарею. (См. Электрическая система двигателя
- "Батарея".)
|
|
2)
|
Проверьте давление топлива. (Обратитесь к Системе
подача топлива - "Проверка давления топлива".)
|
|
3)
|
Проверьте цепь управления холостым ходом (Проверьте
код неисправности)
|
|
4)
|
Проверьте цепь зажигания. (См. Электрическая система
двигатель - "Система зажигания".)
|
|
5)
|
Проверьте цепь CKPS (Проверьте DTC)
|
|
|
•
|
Утечки всасываемого воздуха
|
|
Плохое вождение
( БАЛАНС)
|
|
1)
|
Проверьте давление топлива. (Обратитесь к Системе
подача топлива - "Проверка давления топлива".)
|
|
2)
|
Проверить и проверить корпус дроссельной заслонки
|
|
3)
|
Проверьте цепь зажигания. (См. Электрическая система
двигатель - "Система зажигания".)
|
|
4)
|
Проверьте датчик и цепь ECT (проверьте DTC)
|
|
5)
|
Проверьте, не забита ли выхлопная система. (Ссылаться
к механической системе двигателя - "Выпускной коллектор")
|
|
6)
|
Контролируйте долгосрочную и краткосрочную коррекцию топлива
срок (см. ПОТОК ДАННЫХ КЛИЕНТА)
|
|
|
•
|
Утечки всасываемого воздуха
|
|
Стук
|
|
1)
|
Проверьте давление топлива. (Обратитесь к Системе
Топливная система - "Ремонтные процедуры".)
|
|
2)
|
Проверьте охлаждающую жидкость. (механическая система
двигатель - "Радиатор")
|
|
3)
|
Проверьте радиатор и электрический вентилятор системы охлаждения.
(Механическая система двигателя - «Радиатор»)
|
|
4)
|
Проверьте свечи зажигания. (См. Электрическая система
двигатель - "Система зажигания".)
|
|
|
плохая экономия топлива
|
|
1)
|
Проверьте стиль вождения клиента
Постоянно включен кондиционер или режим разморозки
он работает?
Давление в шинах правильное?
Транспортное средство перевозит чрезмерно тяжелый груз
?
Ускорение слишком большое, слишком частое?
|
|
2)
|
Проверьте давление топлива. (Обратитесь к Системе
Топливная система - "Ремонтные процедуры".)
|
|
3)
|
Проверьте инжектор. (См. Система управления
двигатель - "Инжектор".)
|
|
4)
|
Проверьте, не забита ли выхлопная система
|
|
5)
|
Проверьте датчик ECT и цепь
|
|
|
•
|
Утечки всасываемого воздуха
|
|
Сложность заправки
(перелив во время заправки)
|
|
1)
|
Проверить топливопровод/шланг
· Раздавлены, погнуты или забиты?
Шланг подачи порвался
|
|
2)
|
Проверить сапун паров топливного бака
расположен между канистрой испарительного топлива и
воздушный фильтр
|
|
3)
|
Проверьте адсорбер улавливателя паров топлива
|
|
|
•
|
Неисправность газового пистолета на АЗС
(если эта проблема возникает на конкретной СТО во время
запасы)
|
|
Технические характеристики
Топливная система
Элемент
Спецификация
Топливный бак
Способность
...
Другие материалы:
Подушка безопасности пассажира Описание и работа
Описание
Подушка безопасности пассажира (PAB) установлена внутри приборной панели и защищает
переднего пассажира в случае лобового столкновения. Модуль подушки безопасности решает
следует ли и когда раскрывать подушку безопасности пассажира.
...
Компоненты сильфона BJ и их расположение
Компоненты (1)
1. Сборка уплотнения Бирфилда
2. Стопорное кольцо BJ
3: пылезащитная полоса JB
4. Би Джей Беллоуз
5. Лента динамического демпфера
6. Динамический демпфер
7. Дерево
8. Пылезащитная лента TJ
9. Пылезащитный чехол TJ
...