Hyundai Palisade: модуль задней двери с электроприводом / блок задней двери с электроприводом

Hyundai Palisade (LX2) 2020-2023 Руководство по ремонту / Электрическая система кузова / Модуль задней двери с электроприводом / Электропривод крышки багажника

Компоненты и расположение компонентов
Компоненты

Hyundai Palisade. Components and components location

Hyundai Palisade. Components and components location

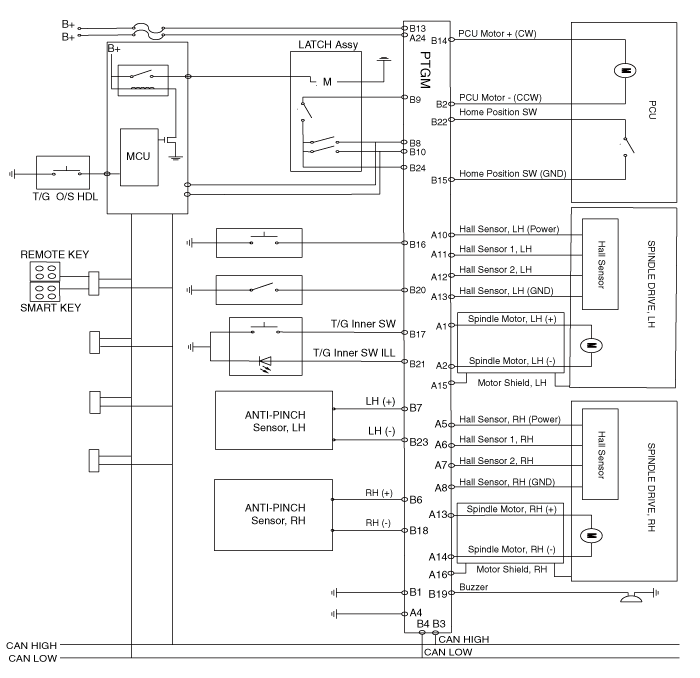
Принципиальные диаграммы
Принципиальная электрическая схема

Hyundai Palisade. Schematic diagrams

Процедуры ремонта
Удаление
Hyundai Palisade. Repair procedures
1)
После замены на новый модуль задней двери с электроприводом проверьте Код DTC постоянно.
Если существует код DTC B24B0, выполните изменение режима двери багажного отделения с электроприводом.
(См. Модуль задней двери с электроприводом — «Устранение неполадок»)
2)
После замены на новый модуль задней двери с электроприводом выполните инициализация системы.
(См. Модуль задней двери с электроприводом — «Устранение неполадок»)
3)
Перед доставкой клиенту включите заднюю дверь с электроприводом, чтобы Убедитесь, что нет звукового предупреждения.
1.
Отсоедините отрицательную (-) клемму аккумуляторной батареи.
2.
Снимите заднюю левую боковую обшивку багажника.
(См. Кузов — «Боковая отделка багажника»)
3.
Снимите разъемы блока задней двери с электроприводом (А).

Hyundai Palisade. Repair procedures

4.
Снимите блок задней двери с электроприводом (А).

Hyundai Palisade. Repair procedures

Монтаж
1.
Установите блок задней двери с электроприводом.
2.
Установите заднюю левую боковую обшивку багажника.
3.
Подсоедините отрицательную (-) клемму аккумуляторной батареи.
осмотр
Осмотр системы задней двери с электроприводом
См. Система задней двери с электроприводом — «Поиск и устранение неисправностей».

Поиск неисправностей

Проверка отказов Диагностика с помощью диагностического инструмента 1. В электрической системе тела неисправность можно быстро диагностировать с помощью система диагностики автомобиля (диагностический прибор)...

Защелка багажника с электроприводом

Процедуры ремонта Удаление 1. Отсоедините отрицательную (-) клемму аккумуляторной батареи. 2. Снять обшивку задней двери...

Дополнительная информация:

Hyundai Palisade (LX2) 2020-2023 Руководство по техническому обслуживанию: Предупреждающий индикатор


Компоненты и расположение компонентов Компоненты 1. Предупреждающий индикатор 2. Камера SVM Процедуры ремонта Удаление 1. Отсоедините отрицательную (-) клемму аккумуляторной батареи. 2...

Hyundai Palisade (LX2) 2020-2023 Руководство по техническому обслуживанию: Описание и работа


Описание • Система автоматической коробки передач использует различные данные измерений для определения текущее состояние управления и экстраполировать необходимую компенсацию ценности. • Эти значения используются для управления исполнительными механизмами и достижения желаемого контрольный выход...

Категории

Не устанавливайте детское удерживающее устройство на переднем пассажирском сиденье

Hyundai Palisade. in the Front Passenger's Seat

Даже если ваш автомобиль оснащен с OCS никогда не устанавливайте дочерние удерживающее устройство на сиденье переднего пассажира. Надувающаяся подушка безопасности может принудительно ударить ребенка или детское удерживающее устройство в результате при серьезных или смертельных травмах.

читать далее