Hyundai Genesis: индикаторы и датчики / схемы комбинации приборов

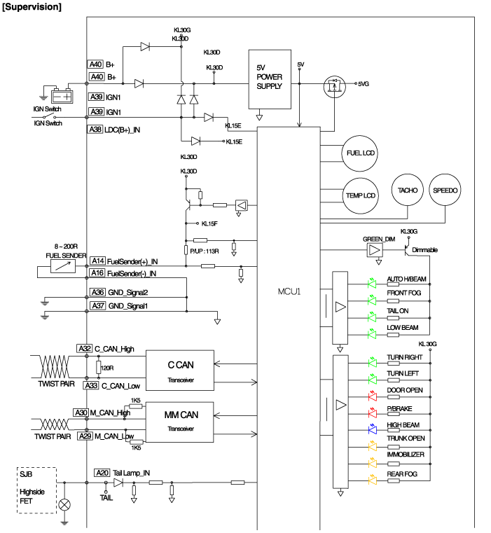
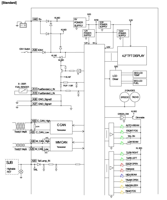
Принципиальная электрическая схема

Компоненты комбинации приборов и расположение компонентов
Компоненты Информация о выводах разъема No.DescriptionNo.Description1-21-2Выход освещения22-3Выключатель реостата вниз234P выход4Выключатель реостата вверх24Иммобилайзер5AT N выход25AT S выход6Давление масла2 ...
Описание и работа комбинации приборов
Описание Схема сети связи АббревиатураОбъяснениеAAFActive Air FlapACUAБлок управления подушкой безопасностиADMASsist Door ModuleAHDActive Hood SystemAMPAmplifierARSПереключатель подлокотникаASCCAAdvanced Smart ...
Дополнительная информация:

Hyundai Genesis (DH) 2013-2016 Руководство по эксплуатации: Дополнительные функции климат-контроля


Кластерный ионизатор Когда кнопка запуска/остановки двигателя находится в положении ON, чистый воздух функция включается автоматически. Также отключается функция чистого воздуха. автоматически, когда двигатель Кнопка Start/Stop находится в положении OFF. Умная вентиляция При движении и печка и воздух ...

Hyundai Genesis (DH) 2013-2016 Руководство по техническому обслуживанию: Датчик положения акселератора (APS) Процедуры ремонта


осмотр 1. Подключите GDS к разъему канала передачи данных (DLC). 2. Включите зажигание. 3. Измерьте выходное напряжение APS 1 и 2 на C.T и W.O.T. Спецификация: см. «Технические характеристики» Удаление 1. Выключите зажигание и отсоедините отрицательный (...