Kia Cadenza: Управление двигателем / Топливная система / Устранение неисправностей

Kia Cadenza YG 2016-2023 Руководство по ремонту / Управление двигателем/топливная система / Поиск неисправностей

Основные способы устранения неполадок
Основное руководство по устранению неполадок

Лист анализа проблем клиентов

Основная процедура проверки
Измерение состояния сопротивления электронных частей
Измеренное сопротивление при высокой температуре после автомобиля бег может быть высоким или низким. Таким образом, все сопротивления должны быть измерены на температура окружающей среды (20°C, 68°F), если не указано иное.
Измеренное сопротивление, за исключением температуры окружающей среды (20°C, 68°F), является эталонным значением.
Периодическая процедура проверки проблем
Иногда самый сложный случай при устранении неполадок — это когда Симптом проблемы возникает, но не повторяется во время тестирования. Ан Например, если проблема возникает только тогда, когда автомобиль холодный, но в тепле не появлялся. В этом случае техник должен тщательно составить «Аналитический лист проблем клиента» и воссоздать (имитировать) окружающую среду и условия, которые возникли, когда транспортное средство возникла проблема.
1.
Сбросьте диагностический код неисправности (DTC).
2.
Осмотрите соединение разъема и проверьте клемму на плохой контакт. соединений, незакрепленных проводов, согнутых, сломанных или корродированных контактов, а затем проверьте разъемы всегда надежно закреплены.

3.
Слегка потрясите разъем и жгут проводов по вертикали и по горизонтали.
4.
Отремонтируйте или замените неисправный компонент.
5.
Убедитесь, что проблема исчезла с помощью дорожного теста.
● Моделирование вибрации
а.
Датчики и приводы
: Слегка потрясите датчики, приводы или реле пальцем.
Сильная вибрация может привести к поломке датчиков, приводов или реле.
б.
Разъемы и жгут
: Слегка встряхнуть разъем и жгут проводов вертикально, а затем горизонтально.
● Моделирование тепла
а.
Нагрейте компоненты, предположительно вызывающие неисправность, с помощью фена или другого источника тепла.
НЕ нагревайте компоненты до такой степени, что они могут быть повреждены.
НЕ нагревайте ECM напрямую.
● Имитация разбрызгивания воды
а.
Побрызгайте водой на автомобиль, чтобы имитировать дождливый день или условия высокой влажности.
ЗАПРЕЩАЕТСЯ брызгать водой непосредственно в моторный отсек или электронные компоненты.
● Моделирование электрической нагрузки
а.
Включите все электрические системы, чтобы имитировать чрезмерные электрические нагрузки (радио, вентиляторы, освещение, обогреватель заднего стекла и т. д.).
Процедура проверки разъема
1.
Обработка коннектора
а.
Никогда не тяните за жгут проводов при отсоединении разъемов.

б.
При снятии разъема с замком нажмите или потяните запирающий рычаг.

в.
Прислушайтесь к щелчку при блокировке разъемов. Этот звук указывает на то, что они надежно заблокированы.

д.
Когда тестер используется для проверки непрерывности или измерения напряжения, всегда вставляйте щуп тестера со стороны жгута проводов.

е.
Проверьте водонепроницаемые клеммы разъема со стороны разъема. Доступ к водонепроницаемым разъемам со стороны жгута невозможен.

Используйте тонкую проволоку, чтобы не повредить клемму.
Не повредите клемму при вставке провода тестера.
2.
Контрольная точка для коннектора
а.
Пока разъем подключен:
Удерживая разъем, проверьте состояние соединения и эффективность блокировки.
б.
Когда разъем отключен:
Проверьте отсутствующую клемму, обжатую клемму или оборванный сердечник, слегка потянув жгут проводов.
Визуально проверьте на наличие ржавчины, загрязнения, деформации и изгиба.
в.
Проверьте состояние затяжки клемм:
Вставьте запасную вилочную клемму в гнездовую, а затем проверьте условия затяжки клеммы.
д.
Слегка потяните за отдельные провода, чтобы убедиться, что каждый провод закреплен в клемме.

3.
Способ ремонта клеммы разъема
а.
Очистите места контакта с помощью пневматического пистолета и/или тряпки.
Никогда не используйте наждачную бумагу при полировке точек контакта, иначе можно повредить точку контакта.
б.
В случае аномального контактного давления замените гнездовую клемму.
Процедура проверки жгута проводов
1.
Перед снятием жгута проводов проверьте положение и обжатие жгута проводов, чтобы правильно его восстановить.
2.
Проверьте, не перекручен ли жгут проводов, не натянут ли он или не ослаблен ли он.
3.
Проверьте, не слишком ли высока температура жгута проводов.
4.
Проверьте, не вращается ли жгут проводов, не движется и не вибрирует ли он относительно острого края детали.
5.
Проверьте соединение между жгутом проводов и любой установленной деталью.
6.
Если покрытие жгута проводов повреждено; закрепите, отремонтируйте или замените жгут.
Процедура проверки электрической цепи
● Проверьте обрыв цепи
1.
Процедуры для открытого цикла
Проверка непрерывности
Проверка напряжения
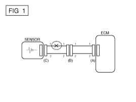
Если происходит обрыв цепи (как показано на [РИС. 1]), это может быть можно найти, выполнив шаг 2 (метод проверки непрерывности) или шаг 3 (напряжение Метод проверки), как показано ниже.

2.
Метод проверки непрерывности
При измерении сопротивления слегка встряхните жгут проводов сверху и снизу или из стороны в сторону.

Спецификация (сопротивление)
1 Ом или менее → Нормальная цепь
1 МОм или выше → Обрыв цепи

а.
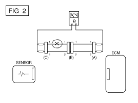
Отсоедините разъемы (A), (C) и измерьте сопротивление между разъемами (A) и (C), как показано на [РИС. 2].
На [РИС.2.] измеренное сопротивление линий 1 и 2 выше чем 1 МОм и ниже 1 Ом соответственно. В частности, открытая цепь это строка 1 (строка 2 нормальная). Чтобы найти точную точку останова, проверьте подстроку строки 1, как описано в следующем шаге.

б.
Отсоедините разъем (B) и измерьте сопротивление между разъем (C) и (B1) и между (B2) и (A), как показано на [РИС. 3].
В этом случае измеренное сопротивление между разъемом (C) и (B1) выше 1 МОм, а разомкнутая цепь находится между клеммой 1 разъема (C) и клемму 1 разъема (B1).

3.
Метод проверки напряжения
а.
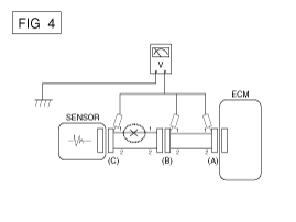
Когда каждый разъем все еще подключен, измерьте напряжение между массой шасси и клеммой 1 каждого разъема (A), (B) и (С), как показано на [ФИГ. 4].
Измеренное напряжение каждого разъема составляет 5 В, 5 В и 0 В соответственно. Таким образом, разомкнута цепь между разъемом (C) и (B).

● Проверьте короткое замыкание
1.
Метод проверки короткого замыкания на массу
Проверка непрерывности с заземлением шасси
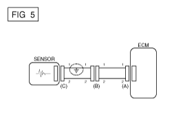
Если происходит замыкание на землю, как показано на [РИС. 5], точку разрыва можно найти, выполнив шаг 2 (метод проверки непрерывности). с заземлением шасси), как показано ниже.

2.
Метод проверки непрерывности (с заземлением шасси)
Слегка встряхните жгут проводов сверху и снизу или из стороны в сторону при измерении сопротивления.

Спецификация (сопротивление)
1 Ом или меньше → Короткое замыкание на массу
1 МОм или выше → Нормальная цепь

а.
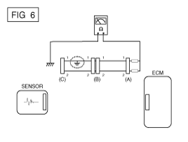
Отсоедините разъемы (A), (C) и измерьте сопротивление между разъемом (A) и заземлением шасси, как показано на [РИС. 6].
Измеренное сопротивление линий 1 и 2 в этом примере равно ниже 1 Ом и выше 1 МОм соответственно. В частности, короткий к цепи заземления - это линия 1 (линия 2 в норме). Чтобы найти точную сломанную точку, проверьте подстроку строки 1, как описано в следующем шаге.

б.
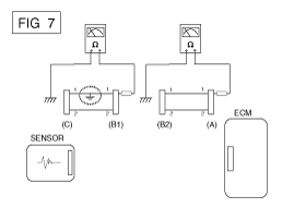
Отсоедините разъем (В) и измерьте сопротивление между разъем (A) и заземление шасси, а также между (B1) и заземлением шасси, как показано на [РИС. 7].
Измеренное сопротивление между разъемом (B1) и шасси заземление составляет 1 Ом или меньше. Короткое замыкание на массу между клеммой 1 разъема (C) и клемму 1 разъема (B1).

● Тестирование на падение напряжения
Этот тест проверяет падение напряжения на проводе или через соединение или переключатель.
А.
Подсоедините положительный провод вольтметра к концу провода (или к стороне разъема или переключателя), ближайшей к аккумулятору.
Б.
Подключите отрицательный провод к другому концу провода. (или другая сторона разъема или переключателя)
С.
Управляйте цепью.
Д.
Вольтметр покажет разницу в напряжении между две точки. Разница или падение более чем на 0,1 В (50 мВ в 5 В). цепи) может указывать на проблему. Проверьте цепь на наличие ослабленных или загрязненных связи.

Симптом Таблица руководства по поиску и устранению неисправностей
Основной симптом
Диагностическая процедура
Также проверьте
Невозможно начать
(Двигатель не крутится)
1)
Проверьте батарею.
(См. Электрическая система двигателя — «Аккумулятор»)
2)
Протестируйте стартер.
(См. Электрическая система двигателя — «Стартер»)
3)
Выключатель блокировки (A/T) или пусковой выключатель сцепления (M/T)

Невозможно начать
(неполное сгорание)
1)
Проверьте батарею.
(См. Электрическая система двигателя — «Аккумулятор»)
2)
Проверьте давление топлива.
(См. Система подачи топлива – Процедуры ремонта – «Проверка давления топлива»)
3)
Проверьте цепь зажигания.
(См. Электрическая система двигателя — «Система зажигания»)
4)
Устранение неполадок системы иммобилайзера.
(См. Электрическая система кузова — «Система иммобилайзера»)
(В случае мигания лампы иммобилайзера)
код неисправности
Низкая компрессия
Утечки всасываемого воздуха
Проскальзывающий или порвавшийся ремень ГРМ
Загрязненное топливо
Трудно начать
1)
Проверьте батарею.
(См. Электрическая система двигателя — «Аккумулятор»)
2)
Проверьте давление топлива.
(См. Система подачи топлива – Процедуры ремонта – «Проверка давления топлива»)
3)
Проверьте датчик и цепь ECT (проверьте DTC)
4)
Проверьте цепь зажигания.
(См. Электрическая система двигателя — «Система зажигания»)
код неисправности
Низкая компрессия
Утечки всасываемого воздуха
Загрязненное топливо
Слабая искра зажигания
Плохой холостой ход
(Грубый, нестабильный или неправильный холостой ход)
1)
Проверьте давление топлива.
(См. Система подачи топлива – Процедуры ремонта – «Проверка давления топлива»)
2)
Проверьте инжектор.
(См. Система управления двигателем — «Инжектор»)
3)
Проверьте долгосрочную коррекцию подачи топлива и краткосрочную коррекцию подачи топлива.
(См. ПОТОК ДАННЫХ КЛИЕНТА)
4)
Проверьте цепь управления холостым ходом (проверьте DTC).
5)
Осмотрите и проверьте корпус дроссельной заслонки
6)
Проверьте датчик и цепь ECT (проверьте DTC)
код неисправности
Низкая компрессия
Утечки всасываемого воздуха
Загрязненное топливо
Слабая искра зажигания
Двигатель глохнет
1)
Проверьте батарею.
(См. Электрическая система двигателя — «Аккумулятор»)
2)
Проверьте давление топлива.
(См. Система подачи топлива – Процедуры ремонта – «Проверка давления топлива»)
3)
Проверьте цепь управления холостым ходом (проверьте DTC).
4)
Проверьте цепь зажигания.
(См. Электрическая система двигателя — «Система зажигания»)
5)
Проверьте цепь CKPS (проверьте DTC)
код неисправности
Утечки всасываемого воздуха
Загрязненное топливо
Слабая искра зажигания
Плохое вождение
(Всплеск)
1)
Проверьте давление топлива.
(См. Система подачи топлива – Процедуры ремонта – «Проверка давления топлива»)
2)
Осмотрите и проверьте корпус дроссельной заслонки
3)
Проверьте цепь зажигания.
(См. Электрическая система двигателя — «Система зажигания»)
4)
Проверьте датчик и цепь ECT (проверьте DTC)
5)
Проверьте выхлопную систему на возможное засорение.
(См. Механическая система двигателя — «Выпускной коллектор»)
6)
Проверьте долгосрочную коррекцию подачи топлива и краткосрочную коррекцию подачи топлива.
(См. ПОТОК ДАННЫХ КЛИЕНТА)
код неисправности
Низкая компрессия
Утечки всасываемого воздуха
Загрязненное топливо
Слабая искра зажигания
стук
1)
Проверьте давление топлива.
(См. Система подачи топлива – Процедуры ремонта – «Проверка давления топлива»)
2)
Осмотрите охлаждающую жидкость двигателя.
(Механическая система двигателя - «Радиатор»)
3)
Осмотрите радиатор и электрический вентилятор системы охлаждения.
(Механическая система двигателя - «Радиатор»)
4)
Проверьте свечи зажигания.
(См. Электрическая система двигателя — «Система зажигания»)
код неисправности
Загрязненное топливо
Плохая экономия топлива
1)
Проверьте водительские привычки клиента.
· Кондиционер включен постоянно или включен режим дефростера?
· Правильное ли давление в шинах?
· Не перевозится ли чрезмерно тяжелый груз?
· Слишком сильное ускорение или слишком частое?
2)
Проверьте давление топлива.
(См. Система подачи топлива – Процедуры ремонта – «Проверка давления топлива»)
3)
Проверьте инжектор.
(См. Система управления двигателем — «Инжектор»)
4)
Проверьте выхлопную систему на возможное засорение
5)
Проверьте датчик ECT и цепь
код неисправности
Низкая компрессия
Утечки всасываемого воздуха
Загрязненное топливо
Слабая искра зажигания
Трудно заправиться
(перелив во время заправки)
1)
Проверьте клапан закрытия адсорбера.
(См. Система управления двигателем — «Клапан закрытия адсорбера»)
2)
Осмотрите шланг/трубку топливного бака.
· Защемлено, перекручено или заблокировано?
· Порван заливной шланг
3)
Осмотрите шланг вентиляции паров топливного бака между EVAP. канистра и воздушный фильтр
4)
Проверьте EVAP. канистра
Неисправность заправочного пистолета АЗС (Если эта проблема возникает на конкретной АЗС во время заправки)

Специальные сервисные инструменты
Специальные сервисные инструменты ... ПунктИллюстрацияПрименениеДатчик давления топлива(09353-24100)Измерение давления в топливопроводеАдаптер манометра топлива(09353-02100)Соединение между топливным манометром высокого давления ...
Система управления двигателем
...
Дополнительная информация:

Kia Cadenza YG 2016-2023 Руководство по обслуживанию: Процедуры ремонта напорной трубы


Удаление В случае снятия топливного насоса высокого давления, напорная топливная трубка, нагнетательная трубка и форсунка, возможны травмы из-за утечки топлива под высоким давлением. Так что не делайте ремонт работать сразу после остановки двигателя. 1. Включите зажигание...

Kia Cadenza YG 2016-2023 Руководство по техническому обслуживанию: Процедуры ремонта цепи ГРМ


Удаление 1. Установите цилиндр №1 в ВМТ/сжатие. (1) Поверните шкив коленчатого вала по часовой стрелке и совместите его канавку с установочной меткой «Т» на нижней крышке цепи привода ГРМ. (2) Убедитесь, что метка звездочки распределительного вала находится в прямая линия на поверхности головки блока цилиндров, как показано на...