Kia Soul EV: схематические схемы системы управления высоковольтной батареей / реле предварительной зарядки

Kia Soul EV (PS EV) 2015-2020 Руководство по техническому обслуживанию / Аккумуляторная система электромобиля / Система управления высоковольтной батареей / Принципиальные схемы реле предварительной зарядки

Схема системы
С системой обогрева батареи высокого напряжения

Без системы обогрева высоковольтной батареи

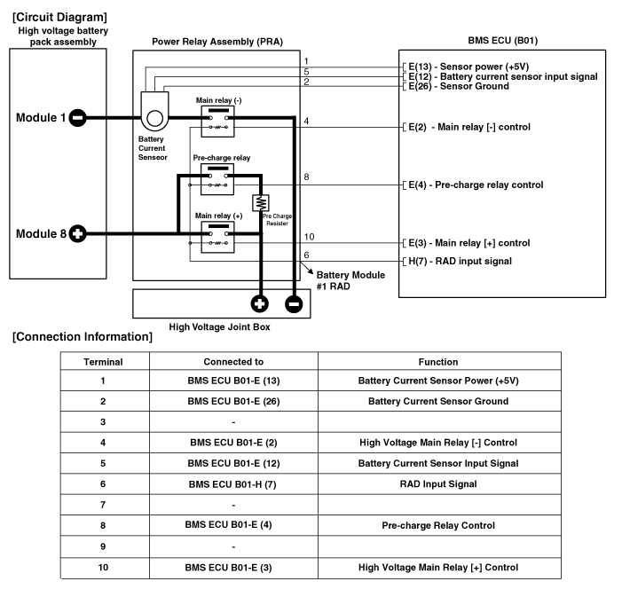
Принципиальная электрическая схема
Без системы обогрева высоковольтной батареи

С системой обогрева батареи высокого напряжения

Описание и работа реле предварительной зарядки
Описание Установленный в блоке силового реле (PRA), предварительная зарядка Реле подключает цепь высокого напряжения при предварительной зарядке инвертора конденсатор. Когда IG включен, ток, проходящий через ...
Процедуры ремонта реле предварительной зарядки
осмотр • Обязательно прочтите и соблюдайте «Общую информацию по технике безопасности». и осторожность» перед выполнением любых работ, связанных с высоким напряжением. система. Неудача ...
Дополнительная информация:

Kia Soul EV (PS EV) 2015-2020 Руководство по техническому обслуживанию: Ремонт переднего стабилизатора поперечной устойчивости


Замена 1. Слегка ослабьте колесные гайки. Поднимите автомобиль и убедитесь, что он надежно закреплен. 2. Ослабьте болт (А) и отсоедините узел универсального шарнира от шестерни рулевого механизма. Момент затяжки: 32,4 ~ 37,3 Н·м (3,3 ~ 3,8 кгс·м, 23,9 ~ 27,5 фунт-сила...

Руководство по обслуживанию Kia Soul EV (PS EV) 2015-2020: Компоненты комбинации приборов и расположение компонентов


Компоненты Информация о выводах разъема № Описание № Описание 1 Сигнал заземления 3 (заземление питания) 21 Вход выключателя отключения (-) 2 Выход освещения (-) 22 Вход выключателя 1 (+) (кнопка отключения) 3 Вход выключателя реостата вниз 23 Вход выключателя отключения 2 (+) (кнопка круиза) 4 Вход выключателя реостата вверх 24 -5Фиксатор выхода (+) ...