Kia Optima: Тормозная система / Система электронного контроля устойчивости (ESC)

Руководство по ремонту и обслуживанию Kia Optima DL3 2019-2023 гг. / Тормозная система / Система ESC (электронный контроль устойчивости)

Компоненты и расположение компонентов
Компоненты

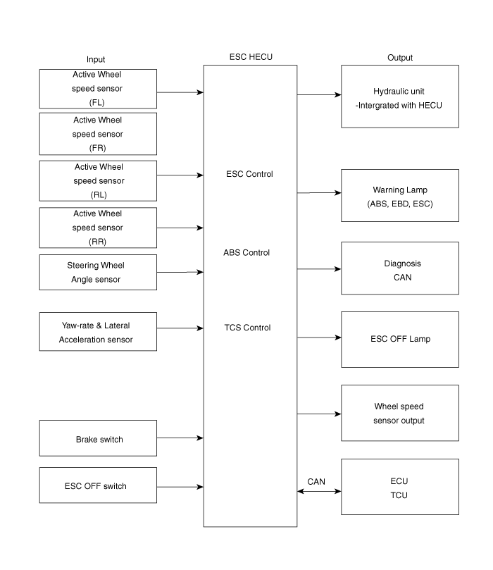
1. Модуль управления ESC (HECU)
2. Датчик скорости переднего колеса
3. Датчик скорости заднего колеса
4. Контрольная лампа АБС
5. Контрольная лампа стояночного тормоза/EBD

Описание и работа
Описание ЭСК

Электронный контроль устойчивости (ESC) распознает критические условия вождения, такие как как панические реакции в опасных ситуациях, и стабилизирует транспортное средство отдельными торможение колес и управление двигателем.

ESC добавляет к ABS дополнительную функцию, известную как Active Yaw Control (AYC). Функции TCS, EBD и ESC. Напротив, функция ABS/TCS контролирует проскальзывание колес. при торможении и ускорении и, таким образом, в основном вмешивается в продольную динамика автомобиля, а активный контроль рыскания стабилизирует автомобиль на вертикальная ось.

Это достигается индивидуальным вмешательством в тормоза колес и адаптацией мгновенных крутящий момент двигателя без необходимости каких-либо действий со стороны водителя.

ESC в основном состоит из трех узлов: датчики, электронное управление узел и приводы.

Функция контроля устойчивости работает при любых условиях вождения и эксплуатации. При определенных условиях вождения функция ABS/TCS может быть активирована одновременно. с функцией ESC в ответ на команду водителя.

В случае отказа функции контроля устойчивости основные функции безопасности функция ABS по-прежнему сохраняется.

Описание ЭСК Контроль

Система ESC состоит из функций ABS/EBD, TCS и AYC.

Функция ABS/EBD: ЭБУ изменяет активный сигнал датчика (текущее переключение), поступающее от четырех колесных датчиков в прямоугольные волны. Используя ввод вышеуказанных сигналов, ЭБУ рассчитывает скорость автомобиля, а также ускорение и торможение автомобиля. четыре колеса. И ECU решает, следует ли активировать ABS / EBD или нет.

Функция TCS предотвращает проскальзывание колес в направлении движения, добавляя тормозное давление. и снижение крутящего момента двигателя по шине CAN. Функция TCS использует скорость вращения колеса. сигнал датчика для определения проскальзывания колеса до функции ABS.

Функция AYC предотвращает неустойчивое маневрирование автомобиля. Для определения транспортного средства маневр, функция AYC использует сигналы датчика маневра (датчик скорости рыскания, боковой датчик ускорения и датчик угла поворота рулевого колеса).

Если маневр автомобиля нестабилен (избыточная или недостаточная поворачиваемость), применяется функция AYC. тормозное давление на определенном колесе и посылает сигнал снижения крутящего момента двигателя МОЖЕТ.

После включения зажигания ЭБУ непрерывно диагностирует отказ системы (самодиагностика). Если обнаружен сбой системы, ЭБУ информирует водителя о сбое системы. через контрольную лампу BRAKE/ABS/ESC (предупреждение отказоустойчивости).

Диаграмма ввода и вывода

Режим работы регулятора скорости
ЭСК / ЭСКи

ЕССи+

1.

ESC не работает: Обычное торможение.

Соленоидный клапан
Преемственность
Клапан
Мотопомпа
Клапан ТК
В (НЕТ)
ВЫКЛЮЧЕННЫЙ
ОТКРЫТЬ
ВЫКЛЮЧЕННЫЙ
ВЫКЛЮЧЕННЫЙ
ВЫХОД (НЗ)
ВЫКЛЮЧЕННЫЙ
ЗАКРЫВАТЬ

2.

работа регулятора скорости

Соленоидный клапан
Преемственность
Клапан
Мотопомпа
Клапан ТК
недостаточная поворачиваемость
(Только внутри заднего колеса)
В (НЕТ)
ВЫКЛЮЧЕННЫЙ
ОТКРЫТЬ
НА
НА
ВЫХОД (НЗ)
ВЫКЛЮЧЕННЫЙ
ЗАКРЫВАТЬ
избыточная поворачиваемость
(Только снаружи переднего колеса)
В (НЕТ)
ВЫКЛЮЧЕННЫЙ
ОТКРЫТЬ
ВЫХОД (НЗ)
ВЫКЛЮЧЕННЫЙ
ЗАКРЫВАТЬ

Управление контрольной лампой

Модуль контрольной лампы АБС

Активный модуль контрольной лампы АБС указывает на состояние самопроверки и неисправности. АБС. Контрольная лампа ABS загорается при следующих условиях:

Во время фазы инициализации после IGN ON. (непрерывно 3 секунды).

В случае отказа функции ABS.

В режиме диагностики.

При нарушении связи между HECU и PCM.

Лампа кластера горит, когда связь с модулем CAN невозможна.

Предупреждение EBD/стояночного тормоза Модуль лампы

Активный модуль контрольной лампы EBD указывает на состояние самопроверки и неисправности. из ЕБД. Однако, если переключатель стояночного тормоза включен, предупреждение EBD лампа всегда включена независимо от функций EBD. Контрольная лампа EBD горит на следующих условиях:

Во время фазы инициализации после IGN ON. (непрерывно 3 секунды).

Когда переключатель стояночного тормоза включен или уровень тормозной жидкости низкий.

Когда функция EBD вышла из строя.

В режиме диагностики.

При нарушении связи между HECU и PCM.

Лампа кластера горит, когда связь с модулем CAN невозможна.

ESC Функция/Предупреждение Лампа

Функциональная/предупредительная лампа ESC указывает на состояние самопроверки и неисправности системы. ESC.

Функциональная/контрольная лампа ESC загорается при следующих условиях:

Во время фазы инициализации после IGN ON. (непрерывно 3 секунды).

Когда функция ESC заблокирована из-за сбоя системы.

Когда управление ESC работает. (мигание - 2 Гц)

В режиме диагностики (кроме стандартного режима).

Лампа кластера горит, когда связь с модулем CAN невозможна.

Лампа выключения ESC

Лампа ESC Off указывает на самопроверку и рабочее состояние ESC.

Индикатор ESC Off работает при следующих условиях:

В режиме инициализации после IGN ON. (непрерывно 3 секунды).

Лампа ESC Off горит, когда водитель выключает переключатель ESC.

Переключатель ESC вкл./выкл.

Переключатель ESC On/Off используется для переключения функции ESC между состояниями On/Off. на основе действий водителя.

Выключатель Вкл/Выкл является нормально разомкнутым контактным выключателем мгновенного действия.

Исходное состояние функции ESC — ВКЛ.

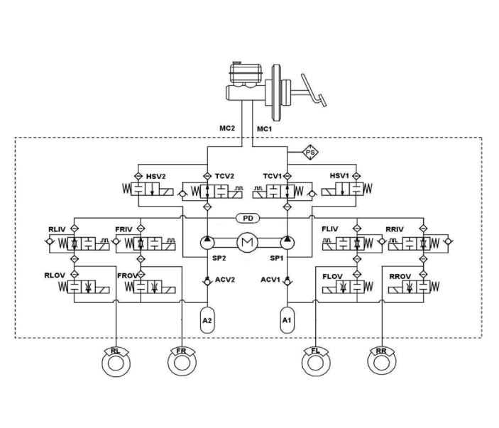
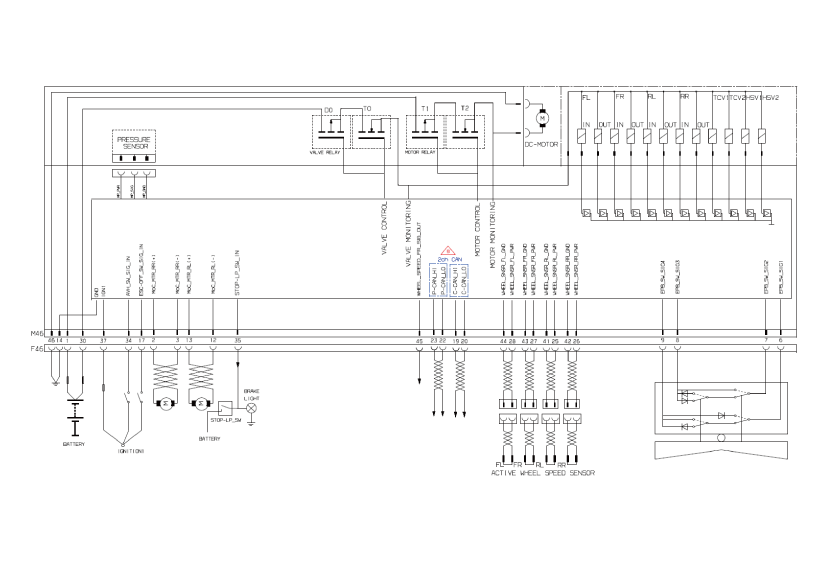
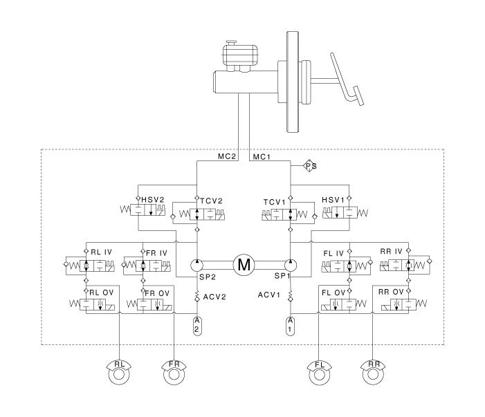
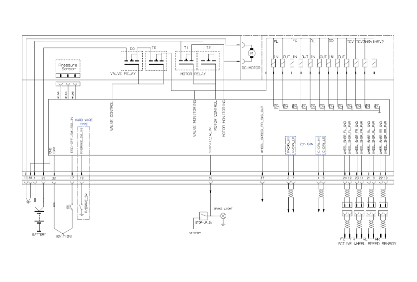
Принципиальные диаграммы
Принципиальная электрическая схема

[EPB не применяется]

[Применить EPB]

Терминал Функция

[EPB не применяется]

PIN-код №
Описание
Текущий
Макс
мин
1
Электропитание двигателя насоса
40А
10 МОм
2
Аварийный выключатель
1,2 мА
250 МОм
3
-


6



7
P-CAN НИЗКИЙ
100 мА
250 МОм
8
P-CAN Высокий
100 мА
250 МОм
9
Напряжение питания датчика скорости вращения колеса (RL)
100 мА
250 МОм
10
Напряжение питания датчика скорости вращения колеса (RR)
100 мА
250 МОм
11
Напряжение питания датчика скорости вращения колеса (FR)
100 мА
250 МОм
12
Напряжение питания датчика скорости вращения колеса (FL)
100 мА
250 МОм
13
Земля рециркуляционного насоса
40А
10 МОм
14
-


17
Переключатель ESC
1,2 мА
250 МОм
18
-


19
Выключатель стояночного тормоза
1,2 мА
250 МОм
20
-


21
Масса датчика скорости вращения колеса (RL)
40 мА
250 МОм
22
Масса датчика скорости вращения колеса (RR)
40 мА
250 МОм
23
Масса датчика скорости вращения колеса (FR)
40 мА
250 МОм
24
Масса датчика скорости вращения колеса (FL)
40 мА
250 МОм
25
Электропитание электромагнитных клапанов
30А
10 МОм
26
-


27
-


28
-


29
-


30
Выключатель стоп-сигнала
1,2 мА
250 МОм
31
-


32
IGN 1
10 мА
50МОм
33
-


36
-


37
Выход датчика скорости вращения колеса (FR)
50 мА
250 МОм
38
Масса для электромагнитных клапанов и ECU
30А
10 МОм

[Применить EPB]

PIN-код №
Описание
Текущий
Макс
мин
1
Электропитание двигателя насоса
39А
10 МОм
2
Мощность двигателя RR EPB
30А
10 МОм
3
Масса двигателя RR EPB
30А
10 МОм
6
Сигнал электрического стояночного тормоза 1
20 мА
250 МОм
7
Сигнал электрического стояночного тормоза 2
20 мА
250 МОм
8
Сигнал электрического стояночного тормоза 3
20 мА
250 МОм
9
Сигнал электрического стояночного тормоза 4
20 мА
250 МОм
10
-
-
250 МОм
11
-
-
-
12
Масса двигателя RL EPB
30А
-
13
Мощность двигателя РЛ ЭПБ
30А
10 МОм
14
Масса для электромагнитных клапанов и ECU
30А
10 МОм
16
-
-
250 МОм
17
Сигнал выключателя ESP OFF
16,8 мА

19
Локальный CAN Высокий
10 мА
250 МОм
20
Локальный низкий уровень CAN
30 мА
250 МОм
21
-
-
250 МОм
22
P-CAN НИЗКИЙ
-

23
P-CAN Высокий
200 мА
250 МОм
24
-
-
250 МОм
25
Напряжение питания датчика скорости вращения колеса (RL)
16,8 мА

26
Напряжение питания датчика скорости вращения колеса (RR)
16,8 мА
250 МОм
27
Напряжение питания датчика скорости вращения колеса (FR)
16,8 мА
250 МОм
28
Напряжение питания датчика скорости вращения колеса (FL)
-
250 МОм
29
-
16,8 мА
250 МОм
30
Электропитание электромагнитных клапанов
30А

31
-
-
10 МОм
32
-
Открытый сток

33
-
-

34
Автоматическое удержание сигнала включения/выключения
10 мА

35
Выключатель стоп-сигнала
10 мА
250 МОм
37
IGN 1

250 МОм
39
-
16,8 мА
250 МОм
40
-
-

41
-
-

42
-
-
250 МОм
43
-
-
250 МОм
44
Масса датчика скорости вращения колеса (FL)
30 мА
250 МОм
45
Масса датчика скорости вращения колеса (FR)
30 мА
250 МОм
46
Земля рециркуляционного насоса
40А
250 МОм

Поиск неисправностей
Поиск неисправностей

Диагностика отказа

1.

В принципе, управление ESC и TCS запрещено при отказе ABS.

2.

При отказе ESC или TCS запрещается только отказавший системный контроль.

3.

Реле электромагнитного клапана должно быть выключено в случае отказа ESC, обратитесь к отказоустойчивости АБС.

4.

Информация об отказоустойчивости АБС идентична отказоустойчивости в системах где ESC не установлен.

Память кода отказа

1.

Он сохраняет код до тех пор, пока подключено питание резервной лампы. (О)

2.

Он сохраняет код до тех пор, пока питание HCU включено. (ИКС)

Проверка неисправности

1.

Первоначальная проверка выполняется сразу после включения HECU.

2.

Проверка реле клапанов производится сразу после включения ИГ2.

3.

Он выполняет проверку все время, пока IG2 включен.

4.

Первичный осмотр проводится в следующих случаях.

(1)

Когда сбой не обнаруживается на мгновение

(2)

Когда ABS и ESC не контролируются.

(3)

Если первоначальная проверка не произведена после подачи питания на ЭБУ.

(4)

Если скорость автомобиля превышает 5 миль/ч (8 км/ч) с включенным стоп-сигналом выключен.

(5)

Когда скорость автомобиля превышает 24,8 мили в час (40 км/ч).

5.

Проверка продолжается, даже если горит стоп-сигнал.

6.

При выполнении управления ABS или ESC перед первоначальной проверкой остановите первоначальную проверку и снова дождитесь ввода питания HECU.

7.

Неудача судьи в следующих случаях.

(1)

Когда мощность нормальная.

(2)

С точки, в которой скорость автомобиля достигает 4,9 миль/ч (8 км/ч) после включения HECU.

Контрмеры в Неудача

1.

Выключите систему, выполните следующие действия и подождите, пока HECU для ВЫКЛЮЧЕНИЯ питания.

2.

Выключите реле клапана.

3.

Остановите управление во время операции и ничего не выполняйте, пока он приходит в нормальное состояние.

Сигнальная лампа горит

1.

Контрольные лампы ESC загораются на 3 секунды после включения зажигания.

2.

Лампа функции ESC мигает, когда ESC Act.

3.

В случае отказа ESC загорается контрольная лампа ESC.

4.

Загорается лампа ESC OFF:

– Когда ESC выключен

–3 секунды после ЗАЖИГАНИЯ

Электрический стояночный тормоз (EPB)
Описание и работа Описание Электронный стояночный тормоз (EPB) отличается от существующих парковочных систем которые работали с педалью тормоза или рычажного типа. Система ЭПБ...
Модуль управления ESC
Компоненты и расположение компонентов Компоненты 1. Передний правый (ФР) 2. Задний - левый (ЗЛ) 3. Задний - правый (RR) 4. Передний - левый (FL) 5. МС2 6. МС1 7 ...
Дополнительная информация:

Kia Optima DL3 2019-2023 Руководство по эксплуатации: Шина с малым удлинением


Шины с малым удлинением, у которых отношение удлинения менее 50, предназначены для спортивный вид. Поскольку шины с малым удлинением оптимизированы для управляемости и торможения, они может быть неудобнее ездить и больше шума по сравнению с обычным шины. ОСТОРОЖНОСТЬ Поскольку боковина т ...

Руководство по эксплуатации Kia Optima DL3 2019-2023: Отопление и кондиционер


1. Запустите двигатель. 2. Установите режим в нужное положение. Для повышения эффективности обогрева и охлаждение; - Отопление: - Охлаждение: 3. Установите регулятор температуры в нужное положение. 4. Установите регулятор забора воздуха в положение подачи наружного (свежего) воздуха (при наличии). 5. Установите фа...