Киа Kia Forte: Управление двигателем/топливная система

Киа Kia Forte 2019-2023 (БД) Руководство по ремонту / Управление двигателем / Топливная система

Сервисные данные
Сервисные данные
Система подачи топлива

Предметы
Спецификация
Топливный бак
Емкость
50 л (13,2 галлона США, 52,8 кварты США, 43,9 имп. кварты)
Топливный фильтр
Тип
Тип бумаги
Давление топлива
Топливопровод низкого давления
Более 500 кПа (более 5,0 бар, более 5,09 кгс/см², более 72,51 фунтов на кв. дюйм)
Топливопровод высокого давления
2,0–20,0 МПа (20,4–203,9 кгс/см², 290,1–2900,7 фунтов на кв. дюйм)
Топливный насос
Тип
Электрический, бакового типа
Которую вел
Электрический двигатель
Топливный насос высокого давления
Тип
Механический тип
Которую вел
распределительный вал

Датчики

Датчик абсолютного давления во впускном коллекторе (MAPS)

▷ Тип: Пьезорезистивный датчик давления

▷ Спецификация

Давление
[кПа (кгс/см², psi)]
Выходное напряжение (В)
32,5 (0,33, 4,71)
0,5
284 (2,90, 41,2)
4,5

Датчик температуры впускного воздуха (IATS)

▷ Тип: Термисторный тип

▷ Спецификация

Температура
Сопротивление (кОм)
°С
°F
-40
-40
40,93 - 48,35
-20
-4
13.89 - 16.03
0
32
5.38 - 6.09
10
50
3,48 - 3,90
20
68
2,31 - 2,57
40
104
1,08 - 1,21
50
122
1,56 - 1,74
60
140
0,54 - 0,62
80
176
0,29 - 0,34

Датчик температуры окружающей среды (ATS)

▷ Тип: Термисторный тип

▷ Спецификация

Температура [⁰C(⁰F)]
Сопротивление (кОм)
-40(-40)
811,1 - 956,8
-20(-4)
255,6 - 287,7
0(32)
91,5 - 98,8
20(68)
36,6 - 38,0
30(86)
23,8 - 24,7
40(104)
15,7 - 16,6
50(122)
10,6 - 11,3
60(140)
7,2 - 7,9
80(176)
3,6 - 4,0

Датчик давления наддува (ДДП)

▷ Тип: Пьезорезистивный датчик давления

▷ Спецификация

Давление
[кПа (кг/см² / psi)]
Сопротивление (кОм)
32,5 (0,33, 4,71)
0,5
284 (2,90, 41,19)
4,5

Датчик температуры охлаждающей жидкости двигателя (ECTS)

▷ Тип: Термисторный тип

▷ Спецификация

Температура
Сопротивление (кОм)
°С
°F
-40
-40
48.14
-20
-4
14.13 - 16.83
0
32
5,79
20
68
2,31 - 2,59
40
104
1,15
60
140
0,59
80
176
0,32

Датчик положения дроссельной заслонки (TPS) [встроен в модуль ETC]

▷ Тип: Бесконтактный датчик Холла IC

▷ Спецификация

Угол дроссельной заслонки (°)
Выходное напряжение (В)
ТПС1
ТПС2
0
0,5
4,5
10
0,96
4.05
20
1,41
3,59
30
1,87
3.14
40
2,32
2,68
50
2,78
2,23
60
3,23
1,77
70
3,69
1,32
80
4.14
0,86
90
4.6
0,41
98
4,65
0,35
КТ (0)
0,5
4,5
ВОТ (86)
4.41
0,59

Датчик положения коленчатого вала (CKPS)

▷ Тип: чувствительный к магнитному полю

▷ Спецификация

Элемент
Спецификация
Сопротивление катушки (Ом)
774–946 [20°C (68°F)]

Датчик положения распределительного вала (CMPS)

▷ Тип: эффект Холла

Датчик детонации (КС)

▷ Тип: пьезоэлектрический тип

▷ Спецификация

Элемент
Спецификация
Сопротивление (МОм)
4,87

Датчик кислорода с подогревом (HO2S) [ряд 1/датчик 1]

▷ Тип: цирконий (ZrO2) [линейный] тип

▷ Спецификация

Элемент
Спецификация
Сопротивление нагревателя (Ом)
2,4–4,0 [20°C(68°F)]

Датчик кислорода с подогревом (HO2S) [ряд 1/датчик 2]

▷ Тип: Цирконий (ZrO2) [Двоичный] Тип

▷ Спецификация

Соотношение A/F (λ)
Выходное напряжение (В)
БОГАТЫЙ
0,6 - 1,0
НАКЛОНЯТЬ
0 - 0,4

Элемент
Спецификация
Сопротивление нагревателя (Ом)
прибл. 9,0 [20°C(68°F)]

Датчик давления в рампе (RPS)

▷ Тип: пьезоэлектрический тип

▷ Спецификация

Датчик положения акселератора (APS)

▷ Тип: переменный резистор

▷ Спецификация

Ускоритель
Позиция
Выходное напряжение (В)
АПС1
АПС2
КТ
0,7 - 0,8
0,33 - 0,43
В.О.Т.
3,98 - 4,22
1,93 - 2,17

Приводы

Инжектор

▷ Спецификация

Элемент
Спецификация
Сопротивление катушки (Ом)
1,5 ± 0,075 [20°C(68°F)]

Двигатель ETC [интегрирован в модуль ETC]

▷ Спецификация

Элемент
Спецификация
Сопротивление катушки (Ом)
1,38 [20°C(68°F)]

Электромагнитный клапан управления продувкой (PCSV)

▷ Спецификация

Элемент
Спецификация
Сопротивление катушки (Ом)
18,5–22,5 [23°C (73,4°F)]

Масляный регулирующий клапан CVVT (OCV)

▷ Спецификация

Элемент
Спецификация
Сопротивление катушки (Ом)
6,9–7,9 [20°C (68°F)]

Клапан регулирования давления топлива (FPCV)

▷ Спецификация

Элемент
Спецификация
Сопротивление катушки (Ом)
0,5 [20°C(68°F)]

Катушка зажигания

▷ Тип: палка

▷ Спецификация

Элемент
Спецификация
Сопротивление первичной обмотки (Ом)
0,56 ± 10% [20°C (68°F)]
Сопротивление вторичной обмотки (кОм)
2,0 ± 15% [20°C (68°F)]

Электромагнитный клапан управления RCV

▷ Спецификация

Элемент
Спецификация
Сопротивление катушки (Ом)
28,3–31,1 [20°C (68°F)]

Электрический привод перепускных ворот (EWGA)

▷ Спецификация

Элемент
Спецификация
Мотор
,
Напряжение питания (В)
13,5
Диапазон напряжения питания (В)
9 - 16
Макс. Ток (А)
< 8,5
Тип
Двигатель постоянного тока
Датчик
Тип
Эффект Холла, Бесконтактный
Напряжение питания (В)
4,9 - 5,1
Приколоть
6

Стандарт обслуживания

Элемент
Спецификация
Момент зажигания (°)
ВМТ 2 ± 10
Холостой ход (об/мин)
Кондиционер ВЫКЛ.
Нейтральный, N, P-диапазон
630 ± 100
Д-диапазон
630 ± 100
Кондиционер включен
Нейтральный, N, P-диапазон
630 ± 100
Д-диапазон
630 ± 100

Момент затяжки
Моменты затяжки

Система управления двигателем

Элемент
кгс·м
Н·м
фунт·фут
установочная гайка ЭБУ
1,0 - 1,2
9,8 - 11,8
7,2 - 8,7
Болт крепления кронштейна ECM
1,0 - 1,2
9,8 - 11,8
7,2 - 8,7
Болт крепления датчика абсолютного давления в коллекторе
1,0 - 1,2
9,8 - 11,8
7,2 - 8,7
Болт крепления датчика температуры воздуха на впуске
1,0 - 1,2
9,8 - 11,8
7,2 - 8,7
Болт крепления датчика давления наддува
1,0 - 1,2
9,8 - 11,8
7,2 - 8,7
Установка датчика температуры охлаждающей жидкости двигателя
2,0 - 4,0
19,6 - 39,2
14,4 - 28,9
Болт крепления датчика положения коленчатого вала
0,8 - 1,2
7,8 - 11,8
5,8 - 8,7
Болт крепления датчика положения распределительного вала (ряд 1/впуск)
0,8 - 1,2
7,8 - 11,8
5,8 - 8,7
Болт крепления датчика положения распределительного вала (ряд 1/выпуск)
0,8 - 1,2
7,8 - 11,8
5,8 - 8,7
болт крепления датчика детонации
1,9 - 2,5
18,6 - 24,5
13,7 - 18,1
Установка датчика кислорода с подогревом (ряд 1 / датчик 1)
4,0–5,0
39,2 - 49,1
28,9 - 36,2
Установка датчика кислорода с подогревом (ряд 1 / датчик 2)
4,0–5,0
39,2 - 49,1
28,9 - 36,2
Установка датчика давления в рампе
3,0 - 3,5
29,4 - 34,3
21,7 - 25,3
Болт крепления корпуса электронной дроссельной заслонки
1,0 - 1,2
9,8 - 11,8
7,2 - 8,7
Болт крепления кронштейна электромагнитного клапана управления продувкой
1,0 - 1,2
9,8 - 11,8
7,2 - 8,7
Болт крепления масляного клапана CVVT (ряд 1/впуск)
1,0 - 1,2
9,8 - 11,8
7,2 - 8,7
Болт крепления масляного клапана CVVT (ряд 1 / выпуск)
1,0 - 1,2
9,8 - 11,8
7,2 - 8,7

Система подачи топлива

Элемент
кгс·м
Н·м
фунт·фут
Гайка крепления топливного бака
4,0 - 5,5
39,2 - 54,0
28,9 - 39,8
Болт крепления кронштейна заливной горловины
0,9 - 1,0
8,8 - 9,8
6,5 - 7,2
Гайка крепления модуля педали акселератора
1,3 - 1,6
12,8 - 15,6
9,4 - 11,5
Болт крепления напорной трубы
1,9 - 2,4
18,6 - 23,5
13,7 - 17,4
Болт крепления топливного насоса высокого давления
1,3 - 1,5
12,8 - 14,7
9,4 - 10,9
Гайка крепления топливопровода высокого давления
2,7 - 3,3
26,5 - 32,4
19,5 - 23,9
Болт крепления функционального блока топливопровода высокого давления
1,0 - 1,2
9,8 - 11,8
7,2 - 8,7

Специальные сервисные инструменты
Специальные сервисные инструменты

Название/номер инструмента
Иллюстрация
Описание
Датчик давления топлива
09353-24100

Используется для измерения давления в топливной магистрали.
Адаптер датчика давления топлива
0К353-Д4100

Используется для соединения между топливным насосом высокого давления и топливом низкого давления. подводящая трубка для измерения давления в топливной магистрали
Торцевой ключ для датчика кислорода с подогревом
09392-1Y100

Используется для снятия/установки датчика кислорода с подогревом

※ Также можно использовать SST 09392-2H100
Головка динамометрического ключа
09314-3Q100 или 09314-27130(19мм)

Используется для снятия/установки топливопровода высокого давления
Направляющая уплотнения форсунки и калибровочный инструмент
09353-2B000

Используется для установки уплотнения сгорания форсунки на форсунку.

Поиск неисправностей
Основные способы устранения неполадок

Основное руководство по устранению неполадок

Лист анализа проблем клиентов

Основная процедура проверки

Условия измерения сопротивления электронных частей

Измеренное сопротивление при высокой температуре после запуска автомобиля может быть высоким или низкий. Таким образом, все сопротивления должны измеряться при температуре окружающей среды (20°C, 68°F). если не указано иное.

Измеренное сопротивление, за исключением температуры окружающей среды (20°C, 68°F) является эталонным значением.

Периодическая процедура проверки проблем

Иногда самый сложный случай в поиске и устранении неполадок — это когда симптом проблемы происходит, но не повторяется во время тестирования. Например, если проблема появляется только на холодном автомобиле, но не появляется на прогретом. В этом случае, технический специалист должен тщательно составить «Лист анализа проблем клиента» и воссоздать (имитировать) окружающую среду и условия, которые возникли, когда транспортное средство возникла проблема.

1.

Сбросьте диагностический код неисправности (DTC).

2.

Осмотрите соединение разъема и проверьте клемму на предмет плохого контакта, ослабленные провода, согнутые, сломанные или корродированные контакты, а затем убедитесь, что разъемы всегда надежно закреплены.

3.

Слегка потрясите разъем и жгут проводов по вертикали и по горизонтали.

4.

Отремонтируйте или замените неисправный компонент.

5.

Убедитесь, что проблема исчезла с помощью дорожного теста.

● Моделирование вибрации

а.

Датчики и приводы

: Слегка потрясите датчики, приводы или реле пальцем.

Сильная вибрация может привести к поломке датчиков, приводов или реле.

б.

Разъемы и жгут

: Слегка встряхнуть разъем и жгут проводов в вертикальном положении, а затем горизонтально.

● Моделирование тепла

а.

Нагрейте компоненты, предположительно вызывающие неисправность, с помощью фена. или другой источник тепла.

НЕ нагревайте компоненты до такой степени, что они могут поврежден.

НЕ нагревайте ECM напрямую.

● Имитация разбрызгивания воды

а.

Побрызгайте водой на автомобиль, чтобы имитировать дождливый день или высокую влажность. состояние.

ЗАПРЕЩАЕТСЯ разбрызгивать воду непосредственно в моторный отсек или электронные компоненты.

● Моделирование электрической нагрузки

а.

Включите все электрические системы, чтобы имитировать чрезмерные электрические нагрузки. (Радио, вентиляторы, фары, обогрев заднего стекла и т.д.).

Процедура проверки разъема

1.

Обработка коннектора

а.

Никогда не тяните за жгут проводов при отсоединении разъемов.

б.

При снятии разъема с замком нажмите или потяните фиксатор рычаг.

в.

Прислушайтесь к щелчку при блокировке разъемов. Этот звук указывает что они надежно заперты.

д.

Когда тестер используется для проверки непрерывности или измерения напряжения, всегда вставляйте щуп тестера со стороны жгута проводов.

е.

Проверьте водонепроницаемые клеммы разъема со стороны разъема. Доступ к водонепроницаемым разъемам со стороны жгута невозможен.

Используйте тонкую проволоку, чтобы не повредить клемму.

Не повредите клемму при вставке провод тестера.

2.

Контрольная точка для коннектора

а.

Пока разъем подключен:

Удерживая разъем, проверьте состояние соединения и эффективность блокировки.

б.

Когда разъем отключен:

Проверьте отсутствующую клемму, обжатую клемму или оборванный сердечник, слегка потянув жгут проводов.

Визуально проверьте на наличие ржавчины, загрязнения, деформации и изгиба.

в.

Проверьте состояние затяжки клемм:

Вставьте запасную вилку в розетку, а затем проверьте условия затяжки клемм.

д.

Слегка потяните за отдельные провода, чтобы убедиться, что каждый провод закреплен в терминале.

3.

Способ ремонта клеммы разъема

а.

Очистите места контакта с помощью пневматического пистолета и/или тряпки.

Никогда не используйте наждачную бумагу при полировке контактных точек, в противном случае контактная точка может быть повреждена.

б.

В случае аномального контактного давления замените гнездовую клемму.

Процедура проверки жгута проводов

1.

Перед снятием жгута проводов проверьте положение жгута проводов и обжим, чтобы восстановить его правильно.

2.

Проверьте, не перекручен ли жгут проводов, не натянут ли он или не ослаблен ли он.

3.

Проверьте, не слишком ли высока температура жгута проводов.

4.

Проверьте, не вращается ли жгут проводов, не движется и не вибрирует ли он. острый край детали.

5.

Проверьте соединение между жгутом проводов и любой установленной деталью.

6.

Если покрытие жгута проводов повреждено; обезопасить, отремонтировать или заменить упряжь.

Процедура проверки электрической цепи

● Проверьте обрыв цепи

1.

Процедуры для открытого цикла

Проверка непрерывности

Проверка напряжения

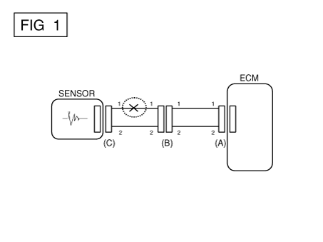
Если происходит обрыв цепи (как показано на [РИС. 1]), его можно найти, выполнив Шаг 2 (метод проверки непрерывности) или шаг 3 (метод проверки напряжения), как показано на рисунке. ниже.

2.

Метод проверки непрерывности

При измерении сопротивления слегка встряхните жгут проводов. сверху и снизу или из стороны в сторону.

Спецификация (сопротивление)

1 Ом или менее → Нормальная цепь

1 МОм или выше → Обрыв цепи

а.

Отсоедините разъемы (A), (C) и измерьте сопротивление между разъем (A) и (C), как показано на [РИС. 2].

На [РИС.2.] измеренное сопротивление линий 1 и 2 выше чем 1 МОм и ниже 1 Ом соответственно. В частности, открытая цепь это строка 1 (строка 2 нормальная). Чтобы найти точную точку останова, проверьте sub строку строки 1, как описано в следующем шаге.

б.

Отсоедините разъем (B) и измерьте сопротивление между разъем (C) и (B1) и между (B2) и (A), как показано на [РИС. 3].

В этом случае измеренное сопротивление между разъемом (C) и (B1) выше 1 МОм и разомкнута цепь между клеммой 1 разъема (C) и клемму 1 разъема (B1).

3.

Метод проверки напряжения

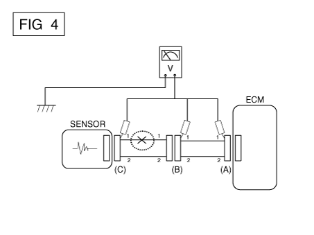
а.

Когда каждый разъем все еще подключен, измерьте напряжение между заземление шасси и клемма 1 каждого разъема (A), (B) и (С), как показано на [ФИГ. 4].

Измеренное напряжение каждого разъема составляет 5 В, 5 В и 0 В соответственно. Таким образом, разомкнута цепь между разъемом (C) и (B).

● Проверьте короткое замыкание

1.

Метод проверки короткого замыкания на массу

Проверка непрерывности с заземлением шасси

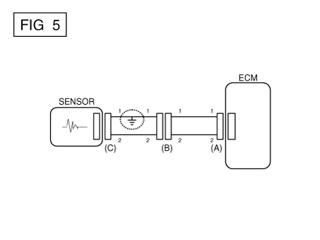
Если происходит замыкание на землю, как показано на [РИС. 5], сломанная точка можно найти, выполнив шаг 2 (метод проверки непрерывности с помощью Земля), как показано ниже.

2.

Метод проверки непрерывности (с заземлением шасси)

Слегка встряхните жгут проводов сверху и снизу или сбоку. в сторону при измерении сопротивления.

Спецификация (сопротивление)

1 Ом или меньше → Короткое замыкание на массу

1 МОм или выше → Нормальная цепь

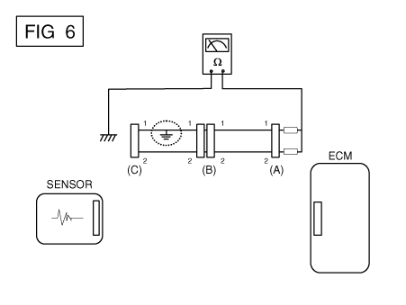
а.

Отсоедините разъемы (A), (C) и измерьте сопротивление между разъем (A) и заземление корпуса, как показано на [РИС. 6].

Измеренное сопротивление линий 1 и 2 в этом примере ниже 1 Ом и выше 1 МОм соответственно. В частности, короткое Цепь заземления - это линия 1 (линия 2 в норме). Чтобы найти точную сломанную точки, проверьте подстроку строки 1, как описано в следующем шаг.

б.

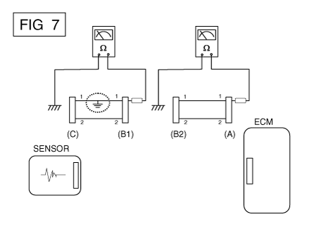
Отсоедините разъем (В) и измерьте сопротивление между разъем (A) и заземление шасси, а также между (B1) и заземлением шасси как показано на [РИС. 7].

Измеренное сопротивление между разъемом (B1) и массой шасси составляет 1 Ом или меньше. Короткое замыкание на массу между клеммой 1 разъема (C) и клемму 1 разъема (B1).

● Тестирование на падение напряжения

Этот тест проверяет падение напряжения на проводе или через соединение или переключатель.

А.

Подсоедините положительный вывод вольтметра к концу провода (или к сторона разъема или переключателя), ближайшая к аккумулятору.

Б.

Подключите отрицательный провод к другому концу провода. (или другой стороне разъема или переключателя)

С.

Управляйте цепью.

Д.

Вольтметр покажет разницу напряжения между двумя точками. Разница или падение более чем на 0,1 В (50 мВ в цепях 5 В) может указать проблему. Проверьте цепь на наличие ослабленных или грязных соединений.

Симптом Таблица руководства по поиску и устранению неисправностей

Основной симптом
Диагностическая процедура
Также проверьте
Невозможно начать
(Двигатель не крутится)
1)

Проверьте батарею.

(См. Электрическая система двигателя — «Аккумулятор»)

2)

Протестируйте стартер.

(См. Электрическая система двигателя — «Стартер»)

3)

Выключатель блокировки (A/T) или пусковой выключатель сцепления (M/T)


Невозможно начать
(неполное сгорание)
1)

Проверьте батарею.

(См. Электрическая система двигателя — «Аккумулятор»)

2)

Проверьте давление топлива

(См. Система подачи топлива — «Проверка давления топлива»)

3)

Проверьте цепь зажигания.

(См. Электрическая система двигателя — «Система зажигания»)

4)

Устранение неполадок системы иммобилайзера.

(В случае мигания лампы иммобилайзера)

код неисправности

Низкая компрессия

Утечки всасываемого воздуха

Проскальзывающий или порвавшийся ремень ГРМ

Загрязненное топливо

Трудно начать
1)

Проверьте батарею.

(См. Электрическая система двигателя — «Аккумулятор»)

2)

Проверьте давление топлива

(См. Система подачи топлива — «Проверка давления топлива»)

3)

Проверьте датчик и цепь ECT (проверьте DTC)

4)

Проверьте цепь зажигания.

(См. Электрическая система двигателя — «Система зажигания»)

код неисправности

Низкая компрессия

Утечки всасываемого воздуха

Загрязненное топливо

Слабая искра зажигания

Плохой холостой ход
(Грубый, нестабильный или неправильный холостой ход)
1)

Проверьте давление топлива.

(См. Система подачи топлива — «Проверка давления топлива»)

2)

Проверьте инжектор.

(См. Система управления двигателем — «Инжектор»)

3)

Проверьте долгосрочную коррекцию подачи топлива и краткосрочную коррекцию подачи топлива.

(См. ПОТОК ДАННЫХ КЛИЕНТА)

4)

Проверьте цепь управления холостым ходом (проверьте DTC).

5)

Осмотрите и проверьте корпус дроссельной заслонки

6)

Проверьте датчик и цепь ECT (проверьте DTC)

код неисправности

Низкая компрессия

Утечки всасываемого воздуха

Загрязненное топливо

Слабая искра зажигания

Двигатель глохнет
1)

Проверьте батарею.

(См. Электрическая система двигателя — «Аккумулятор»)

2)

Проверьте давление топлива.

(См. Система подачи топлива — «Проверка давления топлива»)

3)

Проверьте цепь управления холостым ходом (проверьте DTC).

4)

Проверьте цепь зажигания.

(См. Электрическая система двигателя — «Система зажигания»)

5)

Проверьте цепь CKPS (проверьте DTC)

код неисправности

Утечки всасываемого воздуха

Загрязненное топливо

Слабая искра зажигания

Плохое вождение
(Всплеск)
1)

Проверьте давление топлива.

(См. Система подачи топлива — «Проверка давления топлива»)

2)

Осмотрите и проверьте корпус дроссельной заслонки

3)

Проверьте цепь зажигания.

(См. Электрическая система двигателя — «Система зажигания»)

4)

Проверьте датчик и цепь ECT (проверьте DTC)

5)

Проверьте выхлопную систему на возможное засорение.

(См. Механическая система двигателя — «Выпускной коллектор»)

6)

Проверьте долгосрочную коррекцию подачи топлива и краткосрочную коррекцию подачи топлива.

(См. ПОТОК ДАННЫХ КЛИЕНТА)

код неисправности

Низкая компрессия

Утечки всасываемого воздуха

Загрязненное топливо

Слабая искра зажигания

стук
1)

Проверьте давление топлива.

(См. Система подачи топлива — «Проверка давления топлива»)

2)

Осмотрите охлаждающую жидкость двигателя.

(См. Механическая система двигателя — «Радиатор»)

3)

Осмотрите радиатор и электрический вентилятор системы охлаждения.

(См. Механическая система двигателя — «Радиатор»)

4)

Проверьте свечи зажигания.

(См. Электрическая система двигателя — «Система зажигания»)

код неисправности

Загрязненное топливо

Плохая экономия топлива
1)

Проверьте манеру вождения клиента.

· Кондиционер включен постоянно или включен режим дефростера?

· Правильное ли давление в шинах?

· Не перевозится ли чрезмерно тяжелый груз?

· Слишком сильное ускорение или слишком частое?

2)

Проверьте давление топлива.

(См. Система подачи топлива — «Проверка давления топлива»)

3)

Проверьте инжектор.

(См. Система управления двигателем — «Инжектор»)

4)

Проверьте выхлопную систему на возможное засорение

5)

Проверьте датчик ECT и цепь

код неисправности

Низкая компрессия

Утечки всасываемого воздуха

Загрязненное топливо

Слабая искра зажигания

Трудно заправиться
(перелив во время заправки)
1)

Осмотрите шланг/трубку топливного бака.

· Защемлено, перекручено или заблокировано?

· Порван заливной шланг

2)

Осмотрите шланг вентиляции паров топливного бака между EVAP. канистра и воздушный фильтр

3)

Проверьте EVAP. канистра

Неисправная заправочная форсунка АЗС (Если эта проблема возникает на конкретной АЗС во время заправки)


Система CVVT (бесступенчатая регулировка фаз газораспределения)
Описание и работа Описание Система непрерывного изменения фаз газораспределения (CVVT) опережает или задерживает клапан. синхронизация впускного и выпускного клапана в соответствии с конс...
Система управления двигателем
Компоненты и расположение компонентов Расположение компонентов 1. Модуль управления двигателем (ECM) 2. Датчик абсолютного давления в коллекторе (MAPS) 3. Датчик температуры воздуха на впуске...
Дополнительная информация:

Kia Forte 2019-2023 (BD) Руководство по обслуживанию: Система подачи топлива


Компоненты и расположение компонентов Расположение компонентов Топливный бак и заливная горловина в сборе 1. Топливный бак 2. Топливный насос 3. Крышка пластины топливного насоса 4. Топливный шланг 5. Выравнивающая трубка 6. Паровой порт [Топливный насос (бачок) → Впускной коллектор] ...

Kia Forte 2019-2023 (BD) Руководство по техническому обслуживанию: Лампа указателя поворота


Процедуры ремонта Удаление Передний указатель поворота 1. Отсоедините отрицательную (-) клемму аккумуляторной батареи. 2. Снимите передний бампер в сборе. (См. Кузов — «Передний бампер в сборе») 3. Снимаем передний поворотник...