Kia Stonic: Motorsteuerung/Kraftstoffsystem
Spezialwerkzeuge
Werkzeugbezeichnung / Число
|
Аббилдунг
|
Beschreibung
|
Kraftstoffdruckманометр
09353-24100
|
|
Zur Druckmessung in der Kraftstoffleitung
|
Адаптер, Kraftstoffdruck-Messer
0К353-Д4100
|
|
Zum Anschluss zwischen Hochdruck-Kraftstoffpumpe und Niederdruck-Kraftstoffzufuhrleitung
Zum Messen des Drucks in der Kraftstoffleitung
|
Steckschlüssel für die beheizte Lambdasonde
09392-1Y100
|
|
Zum Aus-/Einbau der beheizten Lambdasonde
※SST 09392-2H100 kann ebenso verwendet werden
|
Drehmomentschlüsseleinsatz
09314-3Q100 или 09314-27130(19мм)
|
|
Verwendet für Aus-/Einbau der Hochdruck-Kraftstoffleitung
|
Injektor-Dichtringführung und Kalibrierwerkzeug
09353-2B000
|
|
Zum Einbau der Dichtung am Einspritzventil
|
Фелерзух
|
GRUNDSÄTZLICHE FEHLERSUCHE
|
ABLAUF DER GRUNDSÄTZLICHEN
ФЕЛЕРСУШЕ
КОНТРОЛЬНЫЙ СПИСОК
ALLGEMEINE PRÜFVERFAHREN
BEDINGUNGEN FÜR DIE WIDERSTANDSMESSUNG ELEKTRONISCHER
БОТЕЙЛ
Bei heißem Motor (direkt nach der Fahrt) kann der gemessene Widerstandswert vom
Sollwert abweichen. Widerstände müssen daher, soweit nicht anders vermerkt, bei
Umgebungstemperatur (20°C)
|
•
|
Messwerte bei einer anderen Temperatur als der Außentemperatur
(20 °C) sind nur als Anhaltspunkte (Referenzwerte) verwendbar.
|
|
PRÜFABLAUF BEI ZEITWEISE AUFTRETENDEN FEHLFUNKTIONEN
Besonders erschwert wird die Fehlersuche, wenn eine Fehlfunktion nur einmal aufgetreten
ist und nicht einfach reproduziert werden kann. Так з.Б. bei einem Fehler, der nur
bei kaltem Fahrzeug auftritt, bei betriebswarmem Fahrzeug jedoch nicht mehr. В
diesem Fall sollte die "Kundencheckliste" sehr sorgfältig ausgefüllt werden, damit
alle Bedingungen, unter denen die Fehlfunktion aufgetreten, ist, simuliert werden
кеннен.
|
1.
|
Fehlercode(s) löschen.
|
|
2.
|
Steckerverbindungen prüfen. Stecker auf unzureicende Verbindung, проиграть
Кабель, verformte, gebrochene oder korrodierte Klemmen prüfen. Зихерстеллен,
dass alle Stecker fest eingerastet und gesichert sind.
|
|
3.
|
Stecker und Kabelstränge leicht auf und ab als auch nach links und rechts
bewegen und schütteln.
|
|
4.
|
Fehlerhaftes Bauteil instand setzen oder austauschen.
|
|
5.
|
Im Rahmen einer Probefahrt sicherstellen, dass die Fehlfunktion nicht
Mehr Auftritt.
|
● МОДЕЛИРОВАНИЕ ВИБРАЦИИ
|
а.
|
Sensoren und Stellglieder
: Sensoren, Stellglieder oder Relais mit den Fingern antippen, um Vibrationen
zu simulieren.
|
•
|
Durch zu starke Erschütterungen können Bauteile beschädigt
Верден.
|
|
|
|
б.
|
Штекер и Кабельстранг
: Stecker und Kabelbaum vorsichtig auf und ab und dann hin und her schütteln.
|
● HITZE SIMULIEREN
|
а.
|
Eventuell fehlerhafte Bauteile mit einem Fön oder einer vergleichbaren
Wärmequelle erwärmen.
|
•
|
Bauteile NICHT ZU STARK erwärmen, um Beschädigungen zu
вермейден.
|
|
•
|
ECM NICHT DIREKT DIREKT erwärmen.
|
|
|
● РЕГЕН СИМУЛЬЕРЕН
|
а.
|
Fahrzeug mit Wasser berieseln, um Regen bzw. hohe Luftfeuchtigkeit zu
симулярен.
|
•
|
Wasserstrahl NICHT in den Motorraum oder auf elektrische
Bauteile Richten.
|
|
|
● ELEKTRISCHE LAST SIMULIEREN
|
а.
|
Alle elektrischen Verbraucher (Radio, Gebläse, Licht, Heckscheibenheizung,
usw.) einschalten, um eine Extreme Elektrische Last zu simulieren.
|
ПРЮФУНГ ФОН КАБЕЛЬШТЕКЕРН
|
1.
|
Handhabung фон Штекерн
|
а.
|
Beim Trennen von Steckerverbindungen niemals am Kabelstrang ziehen.
|
|
б.
|
Zum Abziehen verriegelter Stecker erst die Verriegelung durch
Drücke oder Zurückziehen lösen.
|
|
в.
|
Beim Anklemmen von Steckern auf das Klickgeräusch achten. умирает
zeigt die feste Verriegelung an.
|
|
д.
|
Messgeräte-Prüfspitzen immer von der Kabelstrangseite her an
die zu prüfende Klemme anlegen.
|
|
е.
|
Klemmen wasserdichter Kabelstecker von der Klemenseite her prüfen.
Sie sind von der Kabelstrangseite nicht erreichbar.
|
•
|
Feinen Draht als Prüfspitze verwenden, um Beschädigungen
der Klemmen zu vermeiden.
|
|
•
|
Klemmen beim Einführen der Prüfspitze nicht beschädigen.
|
|
|
|
|
2.
|
Püfpunkte für Stecker
|
а.
|
Bei angelklemmtem Stecker:
Stecker halten und Verbindung als auch Verriegelung der Stecker
prüfen.
|
|
б.
|
Bei abgeklemmtem Stecker:
Stecker auf fehlende, verformte oder beschädigte Klemmen prüfen.
Dazu leicht am Kabelstrang ziehen.
Klemmen auf Oxidation, Verschmutzung und Verformungen sichtprüfen.
|
|
в.
|
Festen Sitz der Steckerklemmen prüfen:
Neue Klemme (Ersatzteil/Bauart: Stecker) в eine Steckerklemme
(Bauart: Buchse) stecken und Steckerverbindung auf festen Sitz prüfen.
|
|
д.
|
Leicht an den Adern ziehen, um zu prüfen, ob sie fest in den
Клеммен Ситцен.
|
|
|
3.
|
Reparieren der Steckverbinderklemme
|
а.
|
Klemmen mit Druckluft und/oder Putzlappen reinigen.
|
•
|
Kein Sandpapier zur Reinigung verwenden, da die
Klemmen sonst beschädigt werden können.
|
|
|
|
б.
|
Wenn die Kraft zum Anklemmen ungewöhnlich ist, Steckerklemme
(Bauart: Buchse) ersetzen.
|
|
КАБЕЛЬСТРАНГПРЮФУНГ
|
1.
|
Vor dem Ausbau eines Kabelstrangs dessen Verlegung und Befestigung untersuchen,
damit er ordnungsgmeäß wieder eingebaut werden kann.
|
|
2.
|
Auf verdrehte, herausgezogene oder lockere Kabelstränge prüfen.
|
|
3.
|
Kabelstrang auf ungewöhnlich hohe Temperatur prüfen.
|
|
4.
|
Prüfen, ob der Kabelstrang scharfe Kanten berührt oder durch Vibrationen
beruhren канн.
|
|
5.
|
Anschluss zwischen Kabelstrang und zugehörigem Bauteil prüfen.
|
|
6.
|
Wenn die Ummantelung beschädigt ist, Kabelstrang sorgfältig instand setzen
одер эрзецен.
|
STROMKREISPRÜFUNG
● AUF STROMKREISUNTERBRECHUNG PRÜFEN
|
1.
|
Stromkreis auf Unterbrechung prüfen
Die Unterbrechung eines Stromkreises (Siehe Abb. 1) kann mit Hilfe des
Prüfschritts 2 (Durchgangsprüfung) или Prüfschritt 3 (Spannungsprüfung)
эрмиттельт верден.
|
|
2.
|
Durchgangsprüfung
|
•
|
Bei der Widerstandsmessung den Kabelbaum leicht auf und
ab sowie nach links und rechts bewegen.
|
|
|
Спецификация (Widerstand)
1Ω или geringer → Stromkreis intakt
1 МОм или выше → Unterbrechung
|
|
а.
|
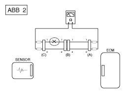
Steckverbinder (A) и (C) abziehen und Leitungswiderstände wie
в [АББ. 2] gezeigt zwischen den Steckverbindern (A) и (C) messen.
В [АББ. 2] ist der gemessene Widerstand höher als 1 MΩ für Leitung
1 und niedriger als 1 Ω für Leitung 2. Die Unterbrechung legt somit
in der Leitung 1 (Leitung 2 ist intakt). Um die exakte Kurzschlussstelle
zu ermitteln, müssen die einzelnen Abschnitte der Leitung 1, wie
im nächsten Prüfschritt beschrieben, geprüft werden.
|
|
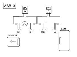
б.
|
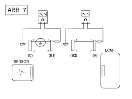
Steckverbinder (B) abziehen und Widerstand zwischen Steckverbinder
(C) и (B1) так же zwischen (B2) и (A) как в [ABB. 3] gezeigt
мессен.
In diesem Fall ist der zwischen Steckverbinder (C) и (B1) gemessene
Широкая подставка выше 1 МОм и унтерброхена Stromkreis ist zwischen
Klemme 1 des Steckverbinders (C) и Klemme 1 des Steckverbinders
(В1).
|
|
|
3.
|
Spannungsprüfung
|
а.
|
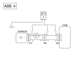
Bei angelklemmten Steckverbindern Spannung wie in [ABB. 1] gezeigt
zwischen Karosseriemasse und der Klemmen 1 der einzelnen Steckverbinder
(A), (B) и (C) сообщения.
Im Beispiel betragen die gemessenen Spannungen 5 В, 5 В и 0
V. Die Unterbrechung des Stromkreises legt somit zwischen den Steckern
(С) и (В).
|
|
● AUF KURZSCHLUSS PRÜFEN
|
1.
|
Prüfverfahren für Kurzschluss an Masse
|
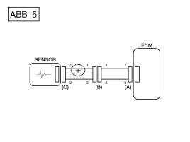
•
|
Durchgangsprüfung mit Karosseriemasse
|
Bei einem Kurzschluss an Masse (Siehe ABB. 5) kann der Fehler mit Hilfe
des Prüfschritts 2 (Durchgangsprüfung mit Karosseriemasse) lokalisiert werden.
|
|
2.
|
Durchgangsprüfung (мит Karosseriemasse)
|
•
|
Bei der Widerstandsmessung Kabelstrang leicht auf und
ab sowie nach links und rechts schütteln.
|
|
|
Спецификация (Widerstand)
1 Ω oder geringer → Stromkreis an Masse kurzgeschlossen
1 МОм или выше → Stromkreis intakt
|
|
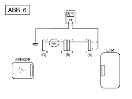
а.
|
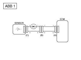
Steckverbinder (A) и (C) abklemmen und wie в [ABB. 6] gezeigt
Widerstand zwischen Steckverbinder (A) und Karosseriemasse messen
Der gemessene Widerstand Liegt Under 1 Ω für Leitung 1 und über
1 МОм для Leitung 2. Der Masseschluss держится в Leitung 1. (Leitung
2 ist intakt.) Um die exakte Kurzschlussstelle zu ermitteln, müssen
die einzelnen Abschnitte der Leitung 1, wie im nächsten Prüfschritt
beschrieben, geprüft werden.
|
|
б.
|
Stecker (B) абклеммен. Widerstand zwischen Stecker (A) und Karosseriemasse
als auch zwischen Stecker (B1) und Karosseriemasse messen (Siehe
Абб. 7).
Der zwischen Stecker (B1) und Fahrwerkmasse gemessene Widerstand
beträgt 1 Ω или weniger. Der Stromkreis zwischen Klemme 1 von Stecker
(C) и Клемма 1 фон Штекера (B1) ist an Masse kurzgeschlossen.
|
|
● Test for Spannungsabfall
Anhand dieses Tests wird überprüft, ob die Spannung entlang eines Kabels abfällt
oder über einen Anschluss oder über einen Schalter.
|
А.
|
Positive Leitung eines Spannungsmessers an das Kabelende anschließen
(или Seite des Steckers oder des Schalters), das/die der Batterie
am nächsten ist.
|
|
Б.
|
Отрицательное Leitung и умереть andere Kabelseite anschließen. (или умереть
andere Seite des Steckers oder des Schalters)
|
|
С.
|
Den Stromkreis schließen.
|
|
Д.
|
Das Voltmeter zeigt die Spannungsdifferenz zwischen zwei Punkten. Эйне
Differenz oder ein Abfall von Mehr als 0,1 В (50 мВ в 5 В-Stromkreisen)
kann auf eine Störung hinweisen. Den Stromkreis auf loss oder verschmutzte
Anschlüsse prüfen.
|
СИМПТОМ ФЕЛЕРА
МОГЛИЧЕ УРСАХЕН
ГАПЦИМПТОМ
|
ПРЮФПРОЗЕДУР
|
AUCH PRÜFEN
|
Мотор Springt Nicht AB
(Motor dreht nicht durch)
|
|
1)
|
Аккумуляторная батарея.
(Siehe Kapitel EE - "Батарейка")
|
|
2)
|
Anlasser prüfen.
(Siehe Kapitel EE - "Анлассер")
|
|
3)
|
Kupplungsstartschalter (M/T)
|
|
|
Мотор Springt Nicht AB
(unvollständige Verbrennung)
|
|
1)
|
Аккумуляторная батарея.
(Siehe Kapitel EE - "Батарейка")
|
|
2)
|
Kraftstoffdruck prüfen
|
|
3)
|
Zündstromkreis prüfen.
(Siehe Motorelektrik - "Zündsystem")
|
|
4)
|
Fehlersuche bei Wegfahrsperren.
(Siehe Karosserieelektrik - "Вегфарсперре")
(Венн Wegfahrsperre Leuchte мигает)
|
|
|
•
|
Zu geringer Kompressionsdruck
|
|
•
|
Undichtigkeit im Ansaugtrakt
|
|
•
|
Übergesprungener oder gerissener Steuerriemen
|
|
Anlassprobleme
|
|
1)
|
Аккумуляторная батарея.
(Siehe Kapitel EE - "Батарейка")
|
|
2)
|
Kraftstoffdruck prüfen
|
|
3)
|
Kühlmitteltemperatursensor und dessen Stromkreis prüfen (коды Fehlercodes)
auslesen)
|
|
4)
|
Zündstromkreis prüfen.
(Siehe Motorelektrik - "Zündsystem")
|
|
|
•
|
Zu geringer Kompressionsdruck
|
|
•
|
Undichtigkeit im Ansaugtrakt
|
|
•
|
Unzureichende Zündfunken
|
|
Leerlaufпроблема
(Rau, ungleichmäßig bzw. falsche Drehzahl)
|
|
1)
|
Kraftstoffdruck prüfen.
|
|
2)
|
Einspritzventil prüfen.
(Siehe Motorsteuerung - "Einspritzventil")
|
|
3)
|
Kurz- und Langzeit-Gemischkorrekturwerte prüfen.
(Зие КУНДЕН-ДАТЕНСТРОМ)
|
|
4)
|
Steuerkreis für die Leerlaufdrehzahl überprüfen (DTC überprüfen)
|
|
5)
|
Drosselklappengehäuse überprüfen und testen
|
|
6)
|
Kühlmitteltemperatursensor und dessen Stromkreis prüfen (коды Fehlercodes)
auslesen)
|
|
|
•
|
Zu geringer Kompressionsdruck
|
|
•
|
Undichtigkeit im Ansaugtrakt
|
|
•
|
Unzureichende Zündfunken
|
|
Двигатель возбуждения АБ
|
|
1)
|
Аккумуляторная батарея.
(Siehe Kapitel EE - "Батарейка")
|
|
2)
|
Kraftstoffdruck prüfen.
(Siehe Kraftstoffversorgung - "Kraftstoffdruck")
|
|
3)
|
Steuerkreis für die Leerlaufdrehzahl überprüfen (DTC überprüfen)
|
|
4)
|
Zündstromkreis prüfen.
(Siehe Motorelektrik - "Zündsystem")
|
|
5)
|
Stromkreis des Kurbelwinkelsensors prüfen (Fehlercodes auslesen)
|
|
|
•
|
Undichtigkeit im Ansaugtrakt
|
|
•
|
Unzureichende Zündfunken
|
|
Unzureichende Fahreigenschaften
(Рукельн)
|
|
1)
|
Kraftstoffdruck prüfen.
(Siehe Kraftstoffversorgung - "Kraftstoffdruck")
|
|
2)
|
Drosselklappengehäuse überprüfen und testen
|
|
3)
|
Zündstromkreis prüfen.
(Siehe Motorelektrik - "Zündsystem")
|
|
4)
|
Kühlmitteltemperatursensor und dessen Stromkreis prüfen (коды Fehlercodes)
auslesen)
|
|
5)
|
Abgassystem auf eventuelle Verengungen prüfen.
(Siehe Motormechanik - «Turbolader und Abgaskrümmer»)
|
|
6)
|
Langzeit- und Kurzzeit-Gemischregelung überprüfen (Siehe KUNDEN-DATENSTROM)
|
|
|
•
|
Zu geringer Kompressionsdruck
|
|
•
|
Undichtigkeit im Ansaugtrakt
|
|
•
|
Unzureichende Zündfunken
|
|
Клопфен
|
|
1)
|
Kraftstoffdruck prüfen.
(Siehe Kraftstoffversorgung - «Restdruck in Kraftstoffleitung
аблассен")
|
|
2)
|
Кюльмиттель прюфен.
(Мотомеханик - "Кюлер")
|
|
3)
|
Kühler und Kühlerlüfter prüfen.
(Мотомеханик - "Кюлер")
|
|
4)
|
Zündkerzen prüfen.
(Siehe Motorelektrik - "Zündsystem")
|
|
|
Hoher Kraftstoffverbrauch
|
|
1)
|
Fahrgewohnheiten des Kunden überprüfen
· Ist die Klimaanlage und/oder die Heckscheibenheizung ständig
eingeschaltet?
· Ist der Reifenluftdruck correkt?
· Wurden sehr schwere Lasten transportiert?
· Wird häufig zu stark beschleunigt?
|
|
2)
|
Kraftstoffdruck prüfen.
(Siehe Kraftstoffversorgung - «Restdruck in Kraftstoffleitung
аблассен")
|
|
3)
|
Einspritzventil prüfen.
(Siehe Motorsteuerung - "Einspritzventil")
|
|
4)
|
Abgassystem auf eventuelle Verengungen prüfen
|
|
5)
|
Kühlmitteltemperatursensor und dessen Stromkreis prüfen (коды Fehlercodes)
auslesen)
|
|
|
•
|
Zu geringer Kompressionsdruck
|
|
•
|
Undichtigkeit im Ansaugtrakt
|
|
•
|
Unzureichende Zündfunken
|
|
Проблемный танкен
(Kraftstoff läuft beim Tanken über)
|
|
1)
|
Tankeinfüllschlauch/-rohr überprüfen
· Zusammengedrückt, geknickt oder verstopft?
· Tankeinfüllschlauch gerissen
|
|
2)
|
Kraftstofftankdampfschlauch zwischen EVAP Aktivkohlebehälter
und Luftfilter untersuchen
|
|
3)
|
Aktivkohlebehälter prüfen
|
|
|
•
|
Störung bei Einfülldüse der Tankstelle (wenn dieses Problem beim
Tanken bei einer bestimmten Tankstelle auftritt)
|
|
Beschreibung und bedienung
Beschreibung
Die stufenlos verstellbare Ventilsteuerung (CVVT) verstellt die Ventilsteuerung
von Einlass- und Auslassventil in Richtung 'früh' oder ...
Überprüfen.
überprüfen.
Kraftstofffördersystem
Батей
СПЕЦИФИКАЦИЯ
Крафтштоффтанк
Капазитет
45л
...
Дополнительная информация:
Der Rückspiegelmonitor wird aktiviert,
Wenn der Motor läuft und der Schalthebel
в Stellung R (Rückwärtsgang)
Стехт.
Система Dieses ist ein ergänzendes System,
das dem Fahrer beim Rückwärtsfahren
auf den Navigationsdisplay anzeigt,
был хинтер дем Fahrzeug passiert.
ПРЕДУПРЕЖДЕНИЕ
Дер ...